ECU zapojenie pinov MI16
ECU zapojenie pinov MI16
chalani,nema niekto schemu zapojenia pinov na MI16?
potreboval by som vediet ktory pin je naco
dik
potreboval by som vediet ktory pin je naco
dik
Peugeot 205 GTi cabrio
BMW e60 LCI
BMW e92 330xd Mpacket
BMW e87 118d
VW POLO 6R
Audi A2 1,4 Tdi
ROZPREDAM BMW e90 e91 e92 e60 e61 F10 F01 F02 F07 G11
BMW e60 LCI
BMW e92 330xd Mpacket
BMW e87 118d
VW POLO 6R
Audi A2 1,4 Tdi
ROZPREDAM BMW e90 e91 e92 e60 e61 F10 F01 F02 F07 G11
- manko
- Stálý inventář 205clubu

- Příspěvky: 4313
- Registrován: 22 úno 2008 22:57
- Rok narození: 1990
- Skutečné jméno: Martin
- Bydliště: Senné (Okres VK)
- Kontaktovat uživatele:
Re: ECU zapojenie pinov MI16
ty si mal v cabriu 88kw predtým ???
Peugeot 406 2,0 HDi 80kw 380 000 km 21.03.2001 4,9L / 100km :)
Peugeot 406 2,0 HDi 66kw 195 000 km 8.11.1999 5,3L / 100km
Peugeot 405 1.8 248 00 km 74kw 1995 Sorento Green + krémový interiér :)
čo bolo :
Peugeot 605 3.0 v6 208 000 Km 125 Kw 1992 Modrá
Peugeot 205 1.6 GTi 156 000 km 83kw 2.4.1993 Sorento Green Najkrajšie jazdy môjho života
Volkswagen Golf 3 1.4 CL Rozobraté na ND
Peugeot 205 1.9 GTi 88Kw Predané . Rozobraté na ND
Peugeot 205 1.1 44kw 143 000 Km Rv 1990 Takmer Rallye ....Predané...
Peugeot 205 1.9 GTi94Kw 1990 170 865 KM Teraz ho trápi Dypid
Peugeot 205 1.6 GTi 1986 163 000 Km :: R.I.P ::
Peugeot 405 MI16 Le Mans 210 000 Km 1989 Biela
Peugeot 405 1.6 (XU52C) 1992 101 000 Km Bez TP švajčiar... Jediný karburátor čo som mal
Peugeot 406 2,0 HDi 66kw 195 000 km 8.11.1999 5,3L / 100km
Peugeot 405 1.8 248 00 km 74kw 1995 Sorento Green + krémový interiér :)

čo bolo :
Peugeot 605 3.0 v6 208 000 Km 125 Kw 1992 Modrá
Peugeot 205 1.6 GTi 156 000 km 83kw 2.4.1993 Sorento Green Najkrajšie jazdy môjho života
Volkswagen Golf 3 1.4 CL Rozobraté na ND
Peugeot 205 1.9 GTi 88Kw Predané . Rozobraté na ND
Peugeot 205 1.1 44kw 143 000 Km Rv 1990 Takmer Rallye ....Predané...
Peugeot 205 1.9 GTi94Kw 1990 170 865 KM Teraz ho trápi Dypid
Peugeot 205 1.6 GTi 1986 163 000 Km :: R.I.P ::
Peugeot 405 MI16 Le Mans 210 000 Km 1989 Biela
Peugeot 405 1.6 (XU52C) 1992 101 000 Km Bez TP švajčiar... Jediný karburátor čo som mal
Re: ECU zapojenie pinov MI16
nie je tam jetronic,,takze komplet prerabka,,uz to je 70% urobene
len potrebujem zapojenie pinov na 3 radovej koncovke
len potrebujem zapojenie pinov na 3 radovej koncovke
Peugeot 205 GTi cabrio
BMW e60 LCI
BMW e92 330xd Mpacket
BMW e87 118d
VW POLO 6R
Audi A2 1,4 Tdi
ROZPREDAM BMW e90 e91 e92 e60 e61 F10 F01 F02 F07 G11
BMW e60 LCI
BMW e92 330xd Mpacket
BMW e87 118d
VW POLO 6R
Audi A2 1,4 Tdi
ROZPREDAM BMW e90 e91 e92 e60 e61 F10 F01 F02 F07 G11
- manko
- Stálý inventář 205clubu

- Příspěvky: 4313
- Registrován: 22 úno 2008 22:57
- Rok narození: 1990
- Skutečné jméno: Martin
- Bydliště: Senné (Okres VK)
- Kontaktovat uživatele:
Re: ECU zapojenie pinov MI16
Hmm odfoť čo potrebuješ a ja sa ti kuknem v aute lebo z 88kw to vraj všetko sedí 
Peugeot 406 2,0 HDi 80kw 380 000 km 21.03.2001 4,9L / 100km :)
Peugeot 406 2,0 HDi 66kw 195 000 km 8.11.1999 5,3L / 100km
Peugeot 405 1.8 248 00 km 74kw 1995 Sorento Green + krémový interiér :)
čo bolo :
Peugeot 605 3.0 v6 208 000 Km 125 Kw 1992 Modrá
Peugeot 205 1.6 GTi 156 000 km 83kw 2.4.1993 Sorento Green Najkrajšie jazdy môjho života
Volkswagen Golf 3 1.4 CL Rozobraté na ND
Peugeot 205 1.9 GTi 88Kw Predané . Rozobraté na ND
Peugeot 205 1.1 44kw 143 000 Km Rv 1990 Takmer Rallye ....Predané...
Peugeot 205 1.9 GTi94Kw 1990 170 865 KM Teraz ho trápi Dypid
Peugeot 205 1.6 GTi 1986 163 000 Km :: R.I.P ::
Peugeot 405 MI16 Le Mans 210 000 Km 1989 Biela
Peugeot 405 1.6 (XU52C) 1992 101 000 Km Bez TP švajčiar... Jediný karburátor čo som mal
Peugeot 406 2,0 HDi 66kw 195 000 km 8.11.1999 5,3L / 100km
Peugeot 405 1.8 248 00 km 74kw 1995 Sorento Green + krémový interiér :)

čo bolo :
Peugeot 605 3.0 v6 208 000 Km 125 Kw 1992 Modrá
Peugeot 205 1.6 GTi 156 000 km 83kw 2.4.1993 Sorento Green Najkrajšie jazdy môjho života
Volkswagen Golf 3 1.4 CL Rozobraté na ND
Peugeot 205 1.9 GTi 88Kw Predané . Rozobraté na ND
Peugeot 205 1.1 44kw 143 000 Km Rv 1990 Takmer Rallye ....Predané...
Peugeot 205 1.9 GTi94Kw 1990 170 865 KM Teraz ho trápi Dypid
Peugeot 205 1.6 GTi 1986 163 000 Km :: R.I.P ::
Peugeot 405 MI16 Le Mans 210 000 Km 1989 Biela
Peugeot 405 1.6 (XU52C) 1992 101 000 Km Bez TP švajčiar... Jediný karburátor čo som mal
- manko
- Stálý inventář 205clubu

- Příspěvky: 4313
- Registrován: 22 úno 2008 22:57
- Rok narození: 1990
- Skutečné jméno: Martin
- Bydliště: Senné (Okres VK)
- Kontaktovat uživatele:
Re: ECU zapojenie pinov MI16
ECU mislíš Váha vzduchu ??? či RJ ??? 
Peugeot 406 2,0 HDi 80kw 380 000 km 21.03.2001 4,9L / 100km :)
Peugeot 406 2,0 HDi 66kw 195 000 km 8.11.1999 5,3L / 100km
Peugeot 405 1.8 248 00 km 74kw 1995 Sorento Green + krémový interiér :)
čo bolo :
Peugeot 605 3.0 v6 208 000 Km 125 Kw 1992 Modrá
Peugeot 205 1.6 GTi 156 000 km 83kw 2.4.1993 Sorento Green Najkrajšie jazdy môjho života
Volkswagen Golf 3 1.4 CL Rozobraté na ND
Peugeot 205 1.9 GTi 88Kw Predané . Rozobraté na ND
Peugeot 205 1.1 44kw 143 000 Km Rv 1990 Takmer Rallye ....Predané...
Peugeot 205 1.9 GTi94Kw 1990 170 865 KM Teraz ho trápi Dypid
Peugeot 205 1.6 GTi 1986 163 000 Km :: R.I.P ::
Peugeot 405 MI16 Le Mans 210 000 Km 1989 Biela
Peugeot 405 1.6 (XU52C) 1992 101 000 Km Bez TP švajčiar... Jediný karburátor čo som mal
Peugeot 406 2,0 HDi 66kw 195 000 km 8.11.1999 5,3L / 100km
Peugeot 405 1.8 248 00 km 74kw 1995 Sorento Green + krémový interiér :)

čo bolo :
Peugeot 605 3.0 v6 208 000 Km 125 Kw 1992 Modrá
Peugeot 205 1.6 GTi 156 000 km 83kw 2.4.1993 Sorento Green Najkrajšie jazdy môjho života
Volkswagen Golf 3 1.4 CL Rozobraté na ND
Peugeot 205 1.9 GTi 88Kw Predané . Rozobraté na ND
Peugeot 205 1.1 44kw 143 000 Km Rv 1990 Takmer Rallye ....Predané...
Peugeot 205 1.9 GTi94Kw 1990 170 865 KM Teraz ho trápi Dypid
Peugeot 205 1.6 GTi 1986 163 000 Km :: R.I.P ::
Peugeot 405 MI16 Le Mans 210 000 Km 1989 Biela
Peugeot 405 1.6 (XU52C) 1992 101 000 Km Bez TP švajčiar... Jediný karburátor čo som mal
Re: ECU zapojenie pinov MI16
riadiacu,,potrebujem vediet ktory pin je naco,ake cidlo atd....
odstikol som jeden kablik zlty a potrebujem vediet na co je,,,auto sice startuje ,aj fachci ale sere ma ze to je stiknute,,,mozno je to len nejaka kostra
odstikol som jeden kablik zlty a potrebujem vediet na co je,,,auto sice startuje ,aj fachci ale sere ma ze to je stiknute,,,mozno je to len nejaka kostra
Peugeot 205 GTi cabrio
BMW e60 LCI
BMW e92 330xd Mpacket
BMW e87 118d
VW POLO 6R
Audi A2 1,4 Tdi
ROZPREDAM BMW e90 e91 e92 e60 e61 F10 F01 F02 F07 G11
BMW e60 LCI
BMW e92 330xd Mpacket
BMW e87 118d
VW POLO 6R
Audi A2 1,4 Tdi
ROZPREDAM BMW e90 e91 e92 e60 e61 F10 F01 F02 F07 G11
- manko
- Stálý inventář 205clubu

- Příspěvky: 4313
- Registrován: 22 úno 2008 22:57
- Rok narození: 1990
- Skutečné jméno: Martin
- Bydliště: Senné (Okres VK)
- Kontaktovat uživatele:
Re: ECU zapojenie pinov MI16
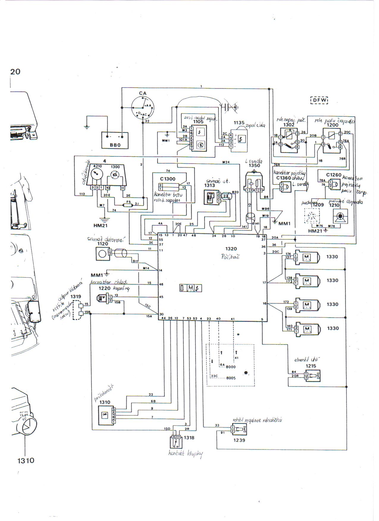
toto by malo byť ono
Peugeot 406 2,0 HDi 80kw 380 000 km 21.03.2001 4,9L / 100km :)
Peugeot 406 2,0 HDi 66kw 195 000 km 8.11.1999 5,3L / 100km
Peugeot 405 1.8 248 00 km 74kw 1995 Sorento Green + krémový interiér :)
čo bolo :
Peugeot 605 3.0 v6 208 000 Km 125 Kw 1992 Modrá
Peugeot 205 1.6 GTi 156 000 km 83kw 2.4.1993 Sorento Green Najkrajšie jazdy môjho života
Volkswagen Golf 3 1.4 CL Rozobraté na ND
Peugeot 205 1.9 GTi 88Kw Predané . Rozobraté na ND
Peugeot 205 1.1 44kw 143 000 Km Rv 1990 Takmer Rallye ....Predané...
Peugeot 205 1.9 GTi94Kw 1990 170 865 KM Teraz ho trápi Dypid
Peugeot 205 1.6 GTi 1986 163 000 Km :: R.I.P ::
Peugeot 405 MI16 Le Mans 210 000 Km 1989 Biela
Peugeot 405 1.6 (XU52C) 1992 101 000 Km Bez TP švajčiar... Jediný karburátor čo som mal
Peugeot 406 2,0 HDi 66kw 195 000 km 8.11.1999 5,3L / 100km
Peugeot 405 1.8 248 00 km 74kw 1995 Sorento Green + krémový interiér :)

čo bolo :
Peugeot 605 3.0 v6 208 000 Km 125 Kw 1992 Modrá
Peugeot 205 1.6 GTi 156 000 km 83kw 2.4.1993 Sorento Green Najkrajšie jazdy môjho života
Volkswagen Golf 3 1.4 CL Rozobraté na ND
Peugeot 205 1.9 GTi 88Kw Predané . Rozobraté na ND
Peugeot 205 1.1 44kw 143 000 Km Rv 1990 Takmer Rallye ....Predané...
Peugeot 205 1.9 GTi94Kw 1990 170 865 KM Teraz ho trápi Dypid
Peugeot 205 1.6 GTi 1986 163 000 Km :: R.I.P ::
Peugeot 405 MI16 Le Mans 210 000 Km 1989 Biela
Peugeot 405 1.6 (XU52C) 1992 101 000 Km Bez TP švajčiar... Jediný karburátor čo som mal
- manko
- Stálý inventář 205clubu

- Příspěvky: 4313
- Registrován: 22 úno 2008 22:57
- Rok narození: 1990
- Skutečné jméno: Martin
- Bydliště: Senné (Okres VK)
- Kontaktovat uživatele:
Re: ECU zapojenie pinov MI16
a aj toto
Peugeot 406 2,0 HDi 80kw 380 000 km 21.03.2001 4,9L / 100km :)
Peugeot 406 2,0 HDi 66kw 195 000 km 8.11.1999 5,3L / 100km
Peugeot 405 1.8 248 00 km 74kw 1995 Sorento Green + krémový interiér :)
čo bolo :
Peugeot 605 3.0 v6 208 000 Km 125 Kw 1992 Modrá
Peugeot 205 1.6 GTi 156 000 km 83kw 2.4.1993 Sorento Green Najkrajšie jazdy môjho života
Volkswagen Golf 3 1.4 CL Rozobraté na ND
Peugeot 205 1.9 GTi 88Kw Predané . Rozobraté na ND
Peugeot 205 1.1 44kw 143 000 Km Rv 1990 Takmer Rallye ....Predané...
Peugeot 205 1.9 GTi94Kw 1990 170 865 KM Teraz ho trápi Dypid
Peugeot 205 1.6 GTi 1986 163 000 Km :: R.I.P ::
Peugeot 405 MI16 Le Mans 210 000 Km 1989 Biela
Peugeot 405 1.6 (XU52C) 1992 101 000 Km Bez TP švajčiar... Jediný karburátor čo som mal
Peugeot 406 2,0 HDi 66kw 195 000 km 8.11.1999 5,3L / 100km
Peugeot 405 1.8 248 00 km 74kw 1995 Sorento Green + krémový interiér :)

čo bolo :
Peugeot 605 3.0 v6 208 000 Km 125 Kw 1992 Modrá
Peugeot 205 1.6 GTi 156 000 km 83kw 2.4.1993 Sorento Green Najkrajšie jazdy môjho života
Volkswagen Golf 3 1.4 CL Rozobraté na ND
Peugeot 205 1.9 GTi 88Kw Predané . Rozobraté na ND
Peugeot 205 1.1 44kw 143 000 Km Rv 1990 Takmer Rallye ....Predané...
Peugeot 205 1.9 GTi94Kw 1990 170 865 KM Teraz ho trápi Dypid
Peugeot 205 1.6 GTi 1986 163 000 Km :: R.I.P ::
Peugeot 405 MI16 Le Mans 210 000 Km 1989 Biela
Peugeot 405 1.6 (XU52C) 1992 101 000 Km Bez TP švajčiar... Jediný karburátor čo som mal
Re: ECU zapojenie pinov MI16
skor to druhe,ale skor by som potreboval len obrazok zasuvky ECU a ktory pin kam inde
ale aj tak dik mozno aj s toho nejako vyjdem
ale aj tak dik mozno aj s toho nejako vyjdem
Peugeot 205 GTi cabrio
BMW e60 LCI
BMW e92 330xd Mpacket
BMW e87 118d
VW POLO 6R
Audi A2 1,4 Tdi
ROZPREDAM BMW e90 e91 e92 e60 e61 F10 F01 F02 F07 G11
BMW e60 LCI
BMW e92 330xd Mpacket
BMW e87 118d
VW POLO 6R
Audi A2 1,4 Tdi
ROZPREDAM BMW e90 e91 e92 e60 e61 F10 F01 F02 F07 G11
- manko
- Stálý inventář 205clubu

- Příspěvky: 4313
- Registrován: 22 úno 2008 22:57
- Rok narození: 1990
- Skutečné jméno: Martin
- Bydliště: Senné (Okres VK)
- Kontaktovat uživatele:
Re: ECU zapojenie pinov MI16
a na tom konektore na RJ niesu čísla??
Peugeot 406 2,0 HDi 80kw 380 000 km 21.03.2001 4,9L / 100km :)
Peugeot 406 2,0 HDi 66kw 195 000 km 8.11.1999 5,3L / 100km
Peugeot 405 1.8 248 00 km 74kw 1995 Sorento Green + krémový interiér :)
čo bolo :
Peugeot 605 3.0 v6 208 000 Km 125 Kw 1992 Modrá
Peugeot 205 1.6 GTi 156 000 km 83kw 2.4.1993 Sorento Green Najkrajšie jazdy môjho života
Volkswagen Golf 3 1.4 CL Rozobraté na ND
Peugeot 205 1.9 GTi 88Kw Predané . Rozobraté na ND
Peugeot 205 1.1 44kw 143 000 Km Rv 1990 Takmer Rallye ....Predané...
Peugeot 205 1.9 GTi94Kw 1990 170 865 KM Teraz ho trápi Dypid
Peugeot 205 1.6 GTi 1986 163 000 Km :: R.I.P ::
Peugeot 405 MI16 Le Mans 210 000 Km 1989 Biela
Peugeot 405 1.6 (XU52C) 1992 101 000 Km Bez TP švajčiar... Jediný karburátor čo som mal
Peugeot 406 2,0 HDi 66kw 195 000 km 8.11.1999 5,3L / 100km
Peugeot 405 1.8 248 00 km 74kw 1995 Sorento Green + krémový interiér :)

čo bolo :
Peugeot 605 3.0 v6 208 000 Km 125 Kw 1992 Modrá
Peugeot 205 1.6 GTi 156 000 km 83kw 2.4.1993 Sorento Green Najkrajšie jazdy môjho života
Volkswagen Golf 3 1.4 CL Rozobraté na ND
Peugeot 205 1.9 GTi 88Kw Predané . Rozobraté na ND
Peugeot 205 1.1 44kw 143 000 Km Rv 1990 Takmer Rallye ....Predané...
Peugeot 205 1.9 GTi94Kw 1990 170 865 KM Teraz ho trápi Dypid
Peugeot 205 1.6 GTi 1986 163 000 Km :: R.I.P ::
Peugeot 405 MI16 Le Mans 210 000 Km 1989 Biela
Peugeot 405 1.6 (XU52C) 1992 101 000 Km Bez TP švajčiar... Jediný karburátor čo som mal
Re: ECU zapojenie pinov MI16
sa mi zda ze su ale len zaciatok a koniec
sak ked to aj nenajdes nic sa nedeje ja si s tym uz nejako poradim,,,neni to moja prva elektricka prestavba
sak ked to aj nenajdes nic sa nedeje ja si s tym uz nejako poradim,,,neni to moja prva elektricka prestavba
Peugeot 205 GTi cabrio
BMW e60 LCI
BMW e92 330xd Mpacket
BMW e87 118d
VW POLO 6R
Audi A2 1,4 Tdi
ROZPREDAM BMW e90 e91 e92 e60 e61 F10 F01 F02 F07 G11
BMW e60 LCI
BMW e92 330xd Mpacket
BMW e87 118d
VW POLO 6R
Audi A2 1,4 Tdi
ROZPREDAM BMW e90 e91 e92 e60 e61 F10 F01 F02 F07 G11
- manko
- Stálý inventář 205clubu

- Příspěvky: 4313
- Registrován: 22 úno 2008 22:57
- Rok narození: 1990
- Skutečné jméno: Martin
- Bydliště: Senné (Okres VK)
- Kontaktovat uživatele:
Re: ECU zapojenie pinov MI16
A tak to stačí začiatok a koniec .. to spravíšv pohodee
držim palce nech a ti to podarí 
Peugeot 406 2,0 HDi 80kw 380 000 km 21.03.2001 4,9L / 100km :)
Peugeot 406 2,0 HDi 66kw 195 000 km 8.11.1999 5,3L / 100km
Peugeot 405 1.8 248 00 km 74kw 1995 Sorento Green + krémový interiér :)
čo bolo :
Peugeot 605 3.0 v6 208 000 Km 125 Kw 1992 Modrá
Peugeot 205 1.6 GTi 156 000 km 83kw 2.4.1993 Sorento Green Najkrajšie jazdy môjho života
Volkswagen Golf 3 1.4 CL Rozobraté na ND
Peugeot 205 1.9 GTi 88Kw Predané . Rozobraté na ND
Peugeot 205 1.1 44kw 143 000 Km Rv 1990 Takmer Rallye ....Predané...
Peugeot 205 1.9 GTi94Kw 1990 170 865 KM Teraz ho trápi Dypid
Peugeot 205 1.6 GTi 1986 163 000 Km :: R.I.P ::
Peugeot 405 MI16 Le Mans 210 000 Km 1989 Biela
Peugeot 405 1.6 (XU52C) 1992 101 000 Km Bez TP švajčiar... Jediný karburátor čo som mal
Peugeot 406 2,0 HDi 66kw 195 000 km 8.11.1999 5,3L / 100km
Peugeot 405 1.8 248 00 km 74kw 1995 Sorento Green + krémový interiér :)

čo bolo :
Peugeot 605 3.0 v6 208 000 Km 125 Kw 1992 Modrá
Peugeot 205 1.6 GTi 156 000 km 83kw 2.4.1993 Sorento Green Najkrajšie jazdy môjho života
Volkswagen Golf 3 1.4 CL Rozobraté na ND
Peugeot 205 1.9 GTi 88Kw Predané . Rozobraté na ND
Peugeot 205 1.1 44kw 143 000 Km Rv 1990 Takmer Rallye ....Predané...
Peugeot 205 1.9 GTi94Kw 1990 170 865 KM Teraz ho trápi Dypid
Peugeot 205 1.6 GTi 1986 163 000 Km :: R.I.P ::
Peugeot 405 MI16 Le Mans 210 000 Km 1989 Biela
Peugeot 405 1.6 (XU52C) 1992 101 000 Km Bez TP švajčiar... Jediný karburátor čo som mal
Re: ECU zapojenie pinov MI16
ok dik,,dnes asi budem pokracovat,,no len ma mrzi ze tie sedacky musia trocha pockat,,momentalne na ne neni cas,,,alebo si ich budes vediet prerobyt aj sam?
Peugeot 205 GTi cabrio
BMW e60 LCI
BMW e92 330xd Mpacket
BMW e87 118d
VW POLO 6R
Audi A2 1,4 Tdi
ROZPREDAM BMW e90 e91 e92 e60 e61 F10 F01 F02 F07 G11
BMW e60 LCI
BMW e92 330xd Mpacket
BMW e87 118d
VW POLO 6R
Audi A2 1,4 Tdi
ROZPREDAM BMW e90 e91 e92 e60 e61 F10 F01 F02 F07 G11
- manko
- Stálý inventář 205clubu

- Příspěvky: 4313
- Registrován: 22 úno 2008 22:57
- Rok narození: 1990
- Skutečné jméno: Martin
- Bydliště: Senné (Okres VK)
- Kontaktovat uživatele:
Re: ECU zapojenie pinov MI16
V pohode to počká . ja sa akurát pripravujem na STK takže ma to teraz netrápi 
Peugeot 406 2,0 HDi 80kw 380 000 km 21.03.2001 4,9L / 100km :)
Peugeot 406 2,0 HDi 66kw 195 000 km 8.11.1999 5,3L / 100km
Peugeot 405 1.8 248 00 km 74kw 1995 Sorento Green + krémový interiér :)
čo bolo :
Peugeot 605 3.0 v6 208 000 Km 125 Kw 1992 Modrá
Peugeot 205 1.6 GTi 156 000 km 83kw 2.4.1993 Sorento Green Najkrajšie jazdy môjho života
Volkswagen Golf 3 1.4 CL Rozobraté na ND
Peugeot 205 1.9 GTi 88Kw Predané . Rozobraté na ND
Peugeot 205 1.1 44kw 143 000 Km Rv 1990 Takmer Rallye ....Predané...
Peugeot 205 1.9 GTi94Kw 1990 170 865 KM Teraz ho trápi Dypid
Peugeot 205 1.6 GTi 1986 163 000 Km :: R.I.P ::
Peugeot 405 MI16 Le Mans 210 000 Km 1989 Biela
Peugeot 405 1.6 (XU52C) 1992 101 000 Km Bez TP švajčiar... Jediný karburátor čo som mal
Peugeot 406 2,0 HDi 66kw 195 000 km 8.11.1999 5,3L / 100km
Peugeot 405 1.8 248 00 km 74kw 1995 Sorento Green + krémový interiér :)

čo bolo :
Peugeot 605 3.0 v6 208 000 Km 125 Kw 1992 Modrá
Peugeot 205 1.6 GTi 156 000 km 83kw 2.4.1993 Sorento Green Najkrajšie jazdy môjho života
Volkswagen Golf 3 1.4 CL Rozobraté na ND
Peugeot 205 1.9 GTi 88Kw Predané . Rozobraté na ND
Peugeot 205 1.1 44kw 143 000 Km Rv 1990 Takmer Rallye ....Predané...
Peugeot 205 1.9 GTi94Kw 1990 170 865 KM Teraz ho trápi Dypid
Peugeot 205 1.6 GTi 1986 163 000 Km :: R.I.P ::
Peugeot 405 MI16 Le Mans 210 000 Km 1989 Biela
Peugeot 405 1.6 (XU52C) 1992 101 000 Km Bez TP švajčiar... Jediný karburátor čo som mal
- manko
- Stálý inventář 205clubu

- Příspěvky: 4313
- Registrován: 22 úno 2008 22:57
- Rok narození: 1990
- Skutečné jméno: Martin
- Bydliště: Senné (Okres VK)
- Kontaktovat uživatele:
Re: ECU zapojenie pinov MI16
Prerobiť by som si aj vedel len to tu nemám kde dať zvariť ani nič ...
Peugeot 406 2,0 HDi 80kw 380 000 km 21.03.2001 4,9L / 100km :)
Peugeot 406 2,0 HDi 66kw 195 000 km 8.11.1999 5,3L / 100km
Peugeot 405 1.8 248 00 km 74kw 1995 Sorento Green + krémový interiér :)
čo bolo :
Peugeot 605 3.0 v6 208 000 Km 125 Kw 1992 Modrá
Peugeot 205 1.6 GTi 156 000 km 83kw 2.4.1993 Sorento Green Najkrajšie jazdy môjho života
Volkswagen Golf 3 1.4 CL Rozobraté na ND
Peugeot 205 1.9 GTi 88Kw Predané . Rozobraté na ND
Peugeot 205 1.1 44kw 143 000 Km Rv 1990 Takmer Rallye ....Predané...
Peugeot 205 1.9 GTi94Kw 1990 170 865 KM Teraz ho trápi Dypid
Peugeot 205 1.6 GTi 1986 163 000 Km :: R.I.P ::
Peugeot 405 MI16 Le Mans 210 000 Km 1989 Biela
Peugeot 405 1.6 (XU52C) 1992 101 000 Km Bez TP švajčiar... Jediný karburátor čo som mal
Peugeot 406 2,0 HDi 66kw 195 000 km 8.11.1999 5,3L / 100km
Peugeot 405 1.8 248 00 km 74kw 1995 Sorento Green + krémový interiér :)

čo bolo :
Peugeot 605 3.0 v6 208 000 Km 125 Kw 1992 Modrá
Peugeot 205 1.6 GTi 156 000 km 83kw 2.4.1993 Sorento Green Najkrajšie jazdy môjho života
Volkswagen Golf 3 1.4 CL Rozobraté na ND
Peugeot 205 1.9 GTi 88Kw Predané . Rozobraté na ND
Peugeot 205 1.1 44kw 143 000 Km Rv 1990 Takmer Rallye ....Predané...
Peugeot 205 1.9 GTi94Kw 1990 170 865 KM Teraz ho trápi Dypid
Peugeot 205 1.6 GTi 1986 163 000 Km :: R.I.P ::
Peugeot 405 MI16 Le Mans 210 000 Km 1989 Biela
Peugeot 405 1.6 (XU52C) 1992 101 000 Km Bez TP švajčiar... Jediný karburátor čo som mal