Pokec o vsem
- gregi5
- Aktivní uživatel

- Příspěvky: 347
- Registrován: 17 led 2008 16:42
- Rok narození: 1989
- Skutečné jméno: Lukas
- Bydliště: Jihlava
- Kontaktovat uživatele:
Re: Pokec o vsem
no to asi nebudeš.. :) ale nevím.. když si dáš zvětšení tisku, tak se ti to rozmázne asi..
ale já se v tomhle fakt nevyznám..
Peugeot 205 Roland Garros
- Phate
- Stálý inventář 205clubu

- Příspěvky: 1235
- Registrován: 11 dub 2008 11:27
- Rok narození: 1988
- Skutečné jméno: David
- Bydliště: Králův Dvůr u Berouna, momentálně UH
Re: Pokec o vsem
O to nejde...jde o to, ze on mi to naceni podle narocnosti...Hasis píše:jen lva. pokdu nepotrebujes do detailu presne rozmery, tak ted pocitej s rozmerama 1,5m na 0,5m :). kdyz se cena bude zamlouvat, tak dam presne rozmery
a nakres by stacil vytahnout z nejakeho vetsiho obrazku a pak uz by se to dalo nejak zvetsit ne? v tomdle se moc nevyznam, ale v tiskarne se da navolit zvetseni tisku?:D
gregi mylsis ze na 205ku budu potrebovat delsi? :D
- Milhaus
- Club admin

- Příspěvky: 10058
- Registrován: 19 bře 2007 09:55
- Rok narození: 1984
- Skutečné jméno: Milan
- Bydliště: Býškovice
- Kontaktovat uživatele:
Re: Pokec o vsem
Kloub: začínáš mi poslední dobou silně připomínat bývalého člena Vincenta
taky "spamoval" v každém tématu
________
Peugeot 205 | GT | | v rytmu 90. let |
Fabia 1,9 | SDI |
Peugeot 205 | GT | | v rytmu 90. let |
Fabia 1,9 | SDI |
- Mitja
- Stálý inventář 205clubu

- Příspěvky: 4659
- Registrován: 27 lis 2007 19:05
- Rok narození: 1986
- Skutečné jméno: Ondra
- tel.:: 0
- Bydliště: Studénka-Butovice
- Kontaktovat uživatele:
Re: Pokec o vsem
Alespon si kup 205ku, kdyz uz chces odporovat predsedovikloub píše:Lžeš !!!!!!![]()
---------------------------------------------------------------------------------------------------------------
Peugeot 205, 1.1i (44kw), color line, '91 - na vikendy
Renault Megane II sedan, 1.4 16V (72kw), sportway, '09 - hlavni auto
Peugeot 306 sedan, 1.6i (65kw), '95 - na dojezdeni
CPI Popcorn, 50 ccm, '03 - ceka na opravu
Škoda Fabia II 1.4 TDI (59kw), '06 - prace/Misa
Peugeot 205, 1.1i (44kw), color line, '91 - na vikendy
Renault Megane II sedan, 1.4 16V (72kw), sportway, '09 - hlavni auto
Peugeot 306 sedan, 1.6i (65kw), '95 - na dojezdeni
CPI Popcorn, 50 ccm, '03 - ceka na opravu
Škoda Fabia II 1.4 TDI (59kw), '06 - prace/Misa
- Klobe
- Stálý inventář 205clubu

- Příspěvky: 2474
- Registrován: 18 srp 2008 16:30
- Rok narození: 1991
- Skutečné jméno: Tomas
- tel.:: 0
- Bydliště: Uherske Hradiste
Re: Pokec o vsem
neboj, neboj.... všechno bude
Ale předseda nemá technickou takže je taky jak bez auta
doufám že ju furt nemá hotovou
Ale předseda nemá technickou takže je taky jak bez auta
Peugeot 405 SRDT r.v. 94 . EX
Mazda 323f 1.5 16v rok 98
Mazda 323f 1.5 16v rok 98
- Milhaus
- Club admin

- Příspěvky: 10058
- Registrován: 19 bře 2007 09:55
- Rok narození: 1984
- Skutečné jméno: Milan
- Bydliště: Býškovice
- Kontaktovat uživatele:
Re: Pokec o vsem
technickou mám...měl jsem ji cca do 2 dnů od propadnutí, takže jsi mě nedostal 
________
Peugeot 205 | GT | | v rytmu 90. let |
Fabia 1,9 | SDI |
Peugeot 205 | GT | | v rytmu 90. let |
Fabia 1,9 | SDI |
- MSCH205
- Stálý inventář 205clubu

- Příspěvky: 3866
- Registrován: 15 zář 2008 17:43
- Rok narození: 1989
- Skutečné jméno: Roman
- tel.:: 732235260
- Bydliště: Polička
- Kontaktovat uživatele:
Re: Pokec o vsem
Tady je ted nejak poslední dobou v mode měnit přesdívky treba Poky199 
Peugeot 205 Roland Garros cabrio Originální klasika na léto
Saab 9000 CS Dělník bez šneka
Saab 900 Talladega prostě Sob, zatím serie
Saab 9000 Anniversary/aero Maptun Stage IV.
Saab 9000 CS Dělník bez šneka
Saab 900 Talladega prostě Sob, zatím serie
Saab 9000 Anniversary/aero Maptun Stage IV.
- MSCH205
- Stálý inventář 205clubu

- Příspěvky: 3866
- Registrován: 15 zář 2008 17:43
- Rok narození: 1989
- Skutečné jméno: Roman
- tel.:: 732235260
- Bydliště: Polička
- Kontaktovat uživatele:
Re: Pokec o vsem
Hele a nejsou jeho příbuzní HkHJG998 a khjgfh?Milhaus píše:Kloub: začínáš mi poslední dobou silně připomínat bývalého člena Vincentataky "spamoval" v každém tématu
Peugeot 205 Roland Garros cabrio Originální klasika na léto
Saab 9000 CS Dělník bez šneka
Saab 900 Talladega prostě Sob, zatím serie
Saab 9000 Anniversary/aero Maptun Stage IV.
Saab 9000 CS Dělník bez šneka
Saab 900 Talladega prostě Sob, zatím serie
Saab 9000 Anniversary/aero Maptun Stage IV.
- Klobe
- Stálý inventář 205clubu

- Příspěvky: 2474
- Registrován: 18 srp 2008 16:30
- Rok narození: 1991
- Skutečné jméno: Tomas
- tel.:: 0
- Bydliště: Uherske Hradiste
Re: Pokec o vsem
Bratranci
a vincent je strýc 
Peugeot 405 SRDT r.v. 94 . EX
Mazda 323f 1.5 16v rok 98
Mazda 323f 1.5 16v rok 98
- vinorak
- odborník

- Příspěvky: 11375
- Registrován: 10 kvě 2007 13:02
- Rok narození: 1986
- Skutečné jméno: Tomas
- tel.:: 0
- Bydliště: Praha
Re: Pokec o vsem
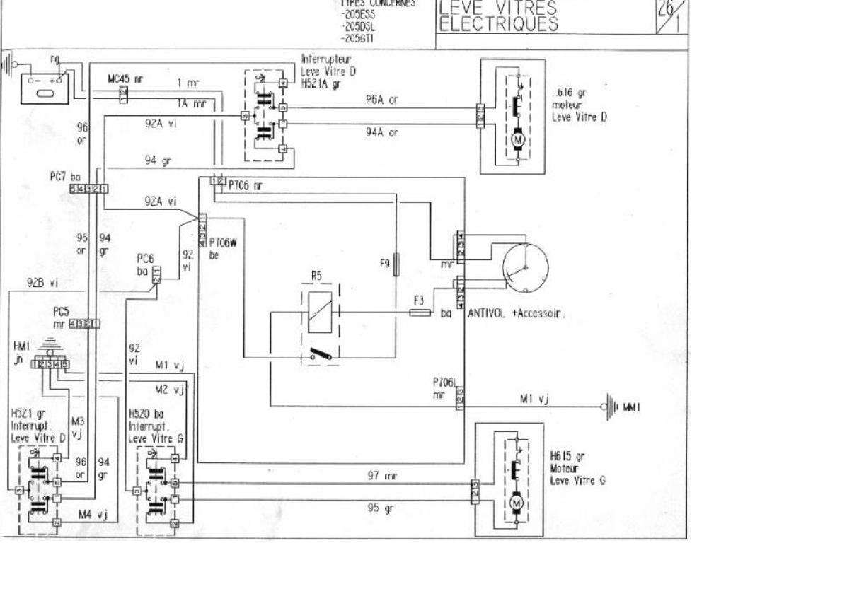
Phate: Tady máš schéma, a ta druhá fotka je jak to mám já zapojený
v pravo je plus, vedle mínus. A ješte musíš dát jedno spínací relé( třeba to stejný co spíná zadní okno- zelený) na tu pozici kde na tý fotce není( to znamená druhý z prava) musel sem ho vyndat abych ti to vyfotil 
- WoMec
- Stálý inventář 205clubu

- Příspěvky: 6592
- Registrován: 05 led 2008 14:30
- Rok narození: 1987
- Skutečné jméno: Honza
- tel.:: 775037752
- Bydliště: Vyškov
Re: Pokec o vsem
a co že to má být ???
- vinorak
- odborník

- Příspěvky: 11375
- Registrován: 10 kvě 2007 13:02
- Rok narození: 1986
- Skutečné jméno: Tomas
- tel.:: 0
- Bydliště: Praha
Re: Pokec o vsem
schéma pro el. oknaWoMec píše:a co že to má být ???
- HoRSiK
- 205club je můj domov

- Příspěvky: 994
- Registrován: 20 bře 2008 09:58
- Rok narození: 1988
- Skutečné jméno: Jakub
- Bydliště: Brno, Blansko
- Kontaktovat uživatele:
Re: Pokec o vsem
to msch205: pls kde si kupil toho pionyra radio a kolik stalo? 



