1.4 NEHÁZÍ JISKRU
- Katza
- Aktivní uživatel

- Příspěvky: 309
- Registrován: 20 zář 2008 12:40
- Skutečné jméno: Petr
- Bydliště: Praha
- Kontaktovat uživatele:
Re: 1.4 NEHÁZÍ JISKRU
To co poslal Vino je asi nejlepsi varianta...kup to tak jako tak,to se neztrati.konektor bude nejspis priprava pro cidlo otacek pro jiny verze...ty to nepotrebujes.karbec musi jet skoro bez elektriky...jen na tu civku musi jit.mas defakto tri moznosti.celej rozdelovac-to je malo pravdepodobny,tenhle zesilovac-tomu bych veril nejvic a pak uz jen civka ze by byla spatna.a ta nova taky nestojo svet....Jicin mam daleko...zkus ten zesilovac a dej vedet...a jeste si zkontroluj kabelaz k civce a mezi civkou a zesilovacem na rozdelovaci.az budu doma muzu hodit schema pokud nebude Vino rychlejsi :-)
- Katza
- Aktivní uživatel

- Příspěvky: 309
- Registrován: 20 zář 2008 12:40
- Skutečné jméno: Petr
- Bydliště: Praha
- Kontaktovat uživatele:
Re: 1.4 NEHÁZÍ JISKRU
...tady máš to schéma....propískni si kabely mezi cívkou a zesilovačem zapalovaní a vidíš tem i kde má být těch 12V na cívce.
- Přílohy
-
- Schéma zapalovaní pro karburátor.png (191.22 KiB) Zobrazeno 12360 x
-
GRIZZLYGARAGE
- Nováček

- Příspěvky: 17
- Registrován: 30 čer 2017 17:23
- tel.:: 606818005
Re: 1.4 NEHÁZÍ JISKRU
Dík chlapi,že se mě snažíte pomoct.Tet jsem bohužel řešil ne moc veselé věci,tak jsem na to nemel ani pomyšlení,ale tet se tomu budu věnovat,potřebuji to slyšet vrčet.Objednám ten zesik i cívku,vezmu i kabely,stejně bych to měnil.
-
GRIZZLYGARAGE
- Nováček

- Příspěvky: 17
- Registrován: 30 čer 2017 17:23
- tel.:: 606818005
Re: 1.4 NEHÁZÍ JISKRU
Schéma mě bohužel nic neříká,fakt tomu nerozumím,vidím tam baterku a rozdělovač,nákou kostru,ale to je všechno.JÁ BYCH ASI POTŘEBOVAL JIT KABEL PO KABELU ,KONEKTOR PO KONEKTORU A MĚŘIT KAM AŽ MĚ TA ŠTÁVA TEČE.Já vlastně nevím kam má jít živej od baterky a kam od spínačky a tak.Ono je klidně možný ,že cívka i ostatní je vpořádku ,ale nejde do toho proud.Spíš bych potřeboval říct ,vyndej konektor od rozdělovače a zmer proud na 4 pinu ,to je jen muj blbý příklad,ale jen tak bych se asi dobral výsledku.Protože když dokázal na autě někdo naschvál přeštípnout kabel od spínačky,tak tam muže být už cokoliv.
- Katza
- Aktivní uživatel

- Příspěvky: 309
- Registrován: 20 zář 2008 12:40
- Skutečné jméno: Petr
- Bydliště: Praha
- Kontaktovat uživatele:
Re: 1.4 NEHÁZÍ JISKRU
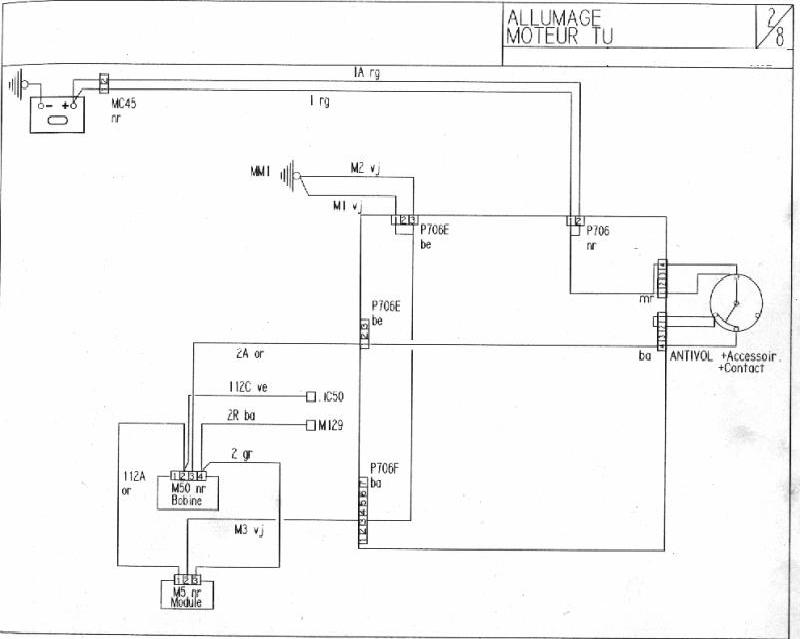
:-) tak ještě jednou a lépe - schéma s popisem. Ty si musíš akorát zjistit jestli ti vede 12V na cívku při zapnutym klíčku ve 2. poloze (na schématu BOBINE=cívka) tzn. na 3 pinu konektoru cívky (jsou očíslovaný přímo na konektoru) - 2A or znamená, že číslo kabelu (francouzi popisují přímo kabely číslama s písmenama - o to je to hledání jednodušší) je 2A a zkratka or znamená barvu - tedy oranžová (pozor barvy taky nemusí vždy sedět, ale většinou sedí). Pokud máš 12V super - pokud ne, je chyba mezi spínačkou, pojistkovou a cívkou (věřim, že tam 12V bude, pokud ne, budeme hledat dál pak). Dále si propípni jestli máš v pořádku kabely mezi cívkou (z ostatních pinů konektoru ze 2 je to kabel 112A or a ze 4 kabel 2 gr-šedý) a konektorem na zesilovači rozdělovače (piny 1 a 3). Prostřední pin na konektoru zesilovače zapalování je kostra - musí tedy pípnout se zápornym pólem baterie a tím tedy s kastlí auta.
ještě malá poznámka - jestli se tam někdo hodně hrabal v elektrice, tak si vyzkoušej jestli je na tom 3 pinu konektoru cívky 12V i při startu - když motor točí - aby se tam těch 12 najednou neztratilo, ale to snad ne.
Pokud tohle, cívku, zesilovač zapalování a rozdělovač s kabelama a svíčkama máš OK, musí to házet jiskru :-) až to bude házet jiskru, tak je potřeba vyřešit ještě dobrej předstih....ale i na špatně seřízenej předstih to musí chytit - hlavně teďka nehýbej s celým rozdělovačem - rozhodil bys ho možná úplně mimo.....
hodně zdaru
ještě malá poznámka - jestli se tam někdo hodně hrabal v elektrice, tak si vyzkoušej jestli je na tom 3 pinu konektoru cívky 12V i při startu - když motor točí - aby se tam těch 12 najednou neztratilo, ale to snad ne.
Pokud tohle, cívku, zesilovač zapalování a rozdělovač s kabelama a svíčkama máš OK, musí to házet jiskru :-) až to bude házet jiskru, tak je potřeba vyřešit ještě dobrej předstih....ale i na špatně seřízenej předstih to musí chytit - hlavně teďka nehýbej s celým rozdělovačem - rozhodil bys ho možná úplně mimo.....
hodně zdaru
- Přílohy
-
- schéma zapalovaní pro karburátor s popisem.png (185.32 KiB) Zobrazeno 12332 x
-
GRIZZLYGARAGE
- Nováček

- Příspěvky: 17
- Registrován: 30 čer 2017 17:23
- tel.:: 606818005
Re: 1.4 NEHÁZÍ JISKRU
Tak tohle uz je super navod pri blbce a tim ja bohuzel v el. jsem
dik moc 
- Tokagero314
- Aktivní uživatel

- Příspěvky: 345
- Registrován: 27 dub 2011 08:20
- Rok narození: 1983
- Skutečné jméno: Ludvik
- tel.:: 907139180
- Bydliště: Trebišov - SK
- Kontaktovat uživatele:
Re: 1.4 NEHÁZÍ JISKRU
Tak tomuto sa vraví pomoc! Klobúk dole.
Odoslané z HUAWEI TIT-L01 pomocou Tapatalku
Odoslané z HUAWEI TIT-L01 pomocou Tapatalku
Biela dymovnica 1.8 GRD, 320 000Km. R.I.P.
Tmavo-sivá metla 1,9 XRD krížená s 1,8 GRD, mierne šľahnutá s GTI s interiérom z TD.
Tmavo-sivá metla 1,9 XRD krížená s 1,8 GRD, mierne šľahnutá s GTI s interiérom z TD.
-
GRIZZLYGARAGE
- Nováček

- Příspěvky: 17
- Registrován: 30 čer 2017 17:23
- tel.:: 606818005
Re: 1.4 NEHÁZÍ JISKRU
Tak jsem šel na chvilku k autu a zjištění je takové.Pokud druhá poloha klíčku je když se rozsvítí symbol baterie na přístrojovce ,protože ty polohy tam jsou opravdu zvláštní,tak na cívce na 3 pinu je asi 10.5 V ,na konektoru od zesilovače je na krajních pinech 10.5 V a na prostředním 0.5 V.
Pak jsem chtěl změřit tu cívku při startu jestli se nám to někde neztrácí jak jsi říkal a to byl mazec,jak jsem otočil klíčkem tak vylít obrovský gejzír benzínu po celém motoráku až na čelní sklo,čuměl jsem jak bulik.
Když jsem zjištoval co se stalo,přišel jsem na to,že asi nezavírá jehlový ventil plováku karburátoru a při tom otočeném klíčku druhé polohy běží čerpadlo a zaplavilo to přes klapku celý druhý válec až po okraj komory pro svíčku benzínem,no a jak jsem otočil,tak to byla fontána.Ještě že byly venku všechny svíčky,jinak bylo po motoru,a taky že to nehází jiskru,to bych možná ani nestačil utéct.
Ten kluk Francouskej mě teda dává,ale nevzdám se,za tohle mě bude jednou pěkně vozit.
Ještě jedna věc,když jsem rozdál ten zesilovač,tak ta kovová plocha z druhé strany byla komplet zaoxidovaná co dosedá na obal rozdělovače,bere si to přes to kostru,nebo je to jen kuli nákému chlazení toho zesilovače?
Pak jsem chtěl změřit tu cívku při startu jestli se nám to někde neztrácí jak jsi říkal a to byl mazec,jak jsem otočil klíčkem tak vylít obrovský gejzír benzínu po celém motoráku až na čelní sklo,čuměl jsem jak bulik.
Když jsem zjištoval co se stalo,přišel jsem na to,že asi nezavírá jehlový ventil plováku karburátoru a při tom otočeném klíčku druhé polohy běží čerpadlo a zaplavilo to přes klapku celý druhý válec až po okraj komory pro svíčku benzínem,no a jak jsem otočil,tak to byla fontána.Ještě že byly venku všechny svíčky,jinak bylo po motoru,a taky že to nehází jiskru,to bych možná ani nestačil utéct.
Ten kluk Francouskej mě teda dává,ale nevzdám se,za tohle mě bude jednou pěkně vozit.
Ještě jedna věc,když jsem rozdál ten zesilovač,tak ta kovová plocha z druhé strany byla komplet zaoxidovaná co dosedá na obal rozdělovače,bere si to přes to kostru,nebo je to jen kuli nákému chlazení toho zesilovače?
- Katza
- Aktivní uživatel

- Příspěvky: 309
- Registrován: 20 zář 2008 12:40
- Skutečné jméno: Petr
- Bydliště: Praha
- Kontaktovat uživatele:
Re: 1.4 NEHÁZÍ JISKRU
...poloha klíčku, kdy to má mít všude těch 12V, je ta poslední před odpruženou na start - ano má svítit i symbol baterky, pak stopka, mazání atd. 10,5 může být ten problém - vim, že na ten 3. pin jde kabel přímo - žádná pojistka, žádný relé nic - jen přes spínačku.....takže jestli má samotná baterka 12V a na 3. pinu je 10,5 tak chyba chyba - asi spínačka to osekává.
Tak aspoň víš, že máš benzinovou pumpu ok
...karbec bude taky sranda ho vyčistit a seřídit, ale jehlovej ventil by to mohl být....budeš muset celej rozebrat a vyčistit - ideálně sehnat sadu novýho těsnění spolu s jehlovym ventilem - v ČR nejsou - pouze Polsko.
...u zesilovače by to mělo být jak píšeš kvůli chlazení - kostra je na tom prostřednim pinu (0,5V by tam být asi nemělo
)
Tak aspoň víš, že máš benzinovou pumpu ok
...u zesilovače by to mělo být jak píšeš kvůli chlazení - kostra je na tom prostřednim pinu (0,5V by tam být asi nemělo
-
GRIZZLYGARAGE
- Nováček

- Příspěvky: 17
- Registrován: 30 čer 2017 17:23
- tel.:: 606818005
Re: 1.4 NEHÁZÍ JISKRU
Ještě to dneska prověřím znova,změřím baterku a ty piny,ale nejdřív musím najít pojistku od čerpadla,abych ho vypnul.Mám pocit,že svítí na přístrojovce jen baterka,nic jiného.Karbec budu řešit až mě to hodí jiskru na svíčce,to už nebude problém s tim si poradím,ty díly kupuješ v Polsku z Allegra?
- Katza
- Aktivní uživatel

- Příspěvky: 309
- Registrován: 20 zář 2008 12:40
- Skutečné jméno: Petr
- Bydliště: Praha
- Kontaktovat uživatele:
Re: 1.4 NEHÁZÍ JISKRU
Pojistka je ta uplne vpravo...14. pozice 15 amper
...no to je taky divny...musi ti toho svitit vic...utcite ta stopka,kontrolka mazani,kontrolka prehrati a baterka
jestli tam nekdo neco vyvadel se spinackou,jak si psal,tak bych podle schematu tu elektriku okolo ty spinacky zkontroloval,ale to bude delsi badani.jestli to neni byvala corka.
ja sem predelaval tedka jednobod na karbec a byla to docela zabiracka vsechno sehnat a naladit aby to fungovalo...a tech karbecu uz je strasne malo...takze ano Polsko,ale hosi z allegra moc nechtej posilat do CR takze spis primo polsky online obchody.
ja sem predelaval tedka jednobod na karbec a byla to docela zabiracka vsechno sehnat a naladit aby to fungovalo...a tech karbecu uz je strasne malo...takze ano Polsko,ale hosi z allegra moc nechtej posilat do CR takze spis primo polsky online obchody.
-
GRIZZLYGARAGE
- Nováček

- Příspěvky: 17
- Registrován: 30 čer 2017 17:23
- tel.:: 606818005
Re: 1.4 NEHÁZÍ JISKRU
Jdu na to,ale já mám pocit,že když jsem to přivezl,tak ty kontrolky svítili,jestli jsem tam něco neposral já.No nic jdu bádat 
-
GRIZZLYGARAGE
- Nováček

- Příspěvky: 17
- Registrován: 30 čer 2017 17:23
- tel.:: 606818005
Re: 1.4 NEHÁZÍ JISKRU
Já tady něco proměřuju a vubec nevím jestli ten multimetr je správně nastavenej a kabely ve správných konektorech.A taky nevím jestli mě tam třeba nechybí náké relátko,já mám pořád pocit,že tam někdo dodatečně namontoval náké přerušení zapalování,jsou tam takové kraviny jako je vidět na foto,myslím,že to tam vubec nepatří.
Proměřil jsem to znova a na baterce je 11.7 V na těch pinech někdy naměřím 10.7 někdy 11.4 a při startu na té 3 poklesne napětí na nákejch 7-8 V ale nevím jestli to měřím správně černej kabel od měřáku mám na kostře a červeným měřím,už vidím že zase budu za blbce
Proměřil jsem to znova a na baterce je 11.7 V na těch pinech někdy naměřím 10.7 někdy 11.4 a při startu na té 3 poklesne napětí na nákejch 7-8 V ale nevím jestli to měřím správně černej kabel od měřáku mám na kostře a červeným měřím,už vidím že zase budu za blbce
-
GRIZZLYGARAGE
- Nováček

- Příspěvky: 17
- Registrován: 30 čer 2017 17:23
- tel.:: 606818005
Re: 1.4 NEHÁZÍ JISKRU
Nedá se sehnat komplet nový svazek elektriky ,že bych to přetahal a měl jistotu,že tam není nic navíc?
- Aloush
- Aktivní uživatel

- Příspěvky: 374
- Registrován: 13 črc 2015 20:17
- Rok narození: 1995
- Skutečné jméno: Ales Dopita
- tel.:: 735888182
- Bydliště: Olomouc
- Kontaktovat uživatele:
Re: 1.4 NEHÁZÍ JISKRU
Podle toho co píšeš máš multimetr zapojený dobře
to kulaté na fotce neznám, řekl bych že to tam nemá být.
Svazek by teoreticky mohl jít sehnat, 1.4 je na ND relativně dost.
Ještě kdyby jsi něvěděl - v poloze pod hFE (dioda a zvuk) by měl měřák pískat, nebo svítit, když spojíš červený a černý drát - tím můžeš zkoušet jestli jsou v pořádku kabely od pojistkovky do motoru.
Držím palce a přeji pevné nervy :)
Svazek by teoreticky mohl jít sehnat, 1.4 je na ND relativně dost.
Ještě kdyby jsi něvěděl - v poloze pod hFE (dioda a zvuk) by měl měřák pískat, nebo svítit, když spojíš červený a černý drát - tím můžeš zkoušet jestli jsou v pořádku kabely od pojistkovky do motoru.
Držím palce a přeji pevné nervy :)
Peugeot 205 1.4 55kW (3d, 98) - Nightfire ♥
Peugeot 205 1.4 55kW (5d, 93) - Mamčina limuzína
----------------------
FB: Aleš Dopita
Peugeot 205 1.4 55kW (5d, 93) - Mamčina limuzína
----------------------
FB: Aleš Dopita