Relé stahování oken
- Hasis
- Stálý inventář 205clubu

- Příspěvky: 4834
- Registrován: 03 zář 2007 18:50
- Bydliště: Sedlnice
- Kontaktovat uživatele:
Re: Relé stahování oken
mamina a tatka maji taky puga sice ne 205, ale kdyz maj vyply klicek a otevrou dvere, tak muzou vesele stahovat a zavirat
VTS powa
- Milhaus
- Club admin

- Příspěvky: 10058
- Registrován: 19 bře 2007 09:55
- Rok narození: 1984
- Skutečné jméno: Milan
- Bydliště: Býškovice
- Kontaktovat uživatele:
Re: Relé stahování oken
Jako vzadu můžu taky vesele stahovat a zavírat i s vypnutým klíčkemHasis píše:mamina a tatka maji taky puga sice ne 205, ale kdyz maj vyply klicek a otevrou dvere, tak muzou vesele stahovat a zavirat
________
Peugeot 205 | GT | | v rytmu 90. let |
Fabia 1,9 | SDI |
Peugeot 205 | GT | | v rytmu 90. let |
Fabia 1,9 | SDI |
- vinorak
- odborník

- Příspěvky: 11375
- Registrován: 10 kvě 2007 13:02
- Rok narození: 1986
- Skutečné jméno: Tomas
- tel.:: 0
- Bydliště: Praha
Re: Relé stahování oken
no já právě přemýšlel, jak jednoduše udělat, aby tam šla šťáva třeba ještě minutu. Nebaví mě zapínat klíčky
jinak to je pravda, že má Švýcara
a tam je možný všechno... 
- Gordy
- Stálý inventář 205clubu

- Příspěvky: 2641
- Registrován: 10 dub 2007 19:43
- Skutečné jméno: Jirka
- Bydliště: Hradec Králové
Re: Relé stahování oken
Všechno jde,Hasis píše:nejde to udelat treba jako u radia?
stačí jen přepojit napájecí kabel na jiný konektor.Takový který nebude spínat klíček.
Nic jiného.
205 GTi (Mi 16) Gekon
205 Roland Garros
205 Winner
205 Roland Garros
205 Winner
- WoMec
- Stálý inventář 205clubu

- Příspěvky: 6592
- Registrován: 05 led 2008 14:30
- Rok narození: 1987
- Skutečné jméno: Honza
- tel.:: 775037752
- Bydliště: Vyškov
Re: Relé stahování oken
tak mě napadlo ... šel by do 205ky namontovat dojezd oken? např z 405ky ... mam na mysli to že zmáčknete tlačítko a okýnko vyjede uplne dolu nebo naopak nahoru ... nevíte jestli to má nejaký svůj obvod nebo jestli to hrne přeš řídíci jednotku ???
- vinorak
- odborník

- Příspěvky: 11375
- Registrován: 10 kvě 2007 13:02
- Rok narození: 1986
- Skutečné jméno: Tomas
- tel.:: 0
- Bydliště: Praha
Re: Relé stahování oken
no já ale nechci, aby to bylo pořád na tvrdym plusGordy píše:Všechno jde,Hasis píše:nejde to udelat treba jako u radia?
stačí jen přepojit napájecí kabel na jiný konektor.Takový který nebude spínat klíček.
Nic jiného.
No jo seru na to, necháme to tak jak to je
- vinorak
- odborník

- Příspěvky: 11375
- Registrován: 10 kvě 2007 13:02
- Rok narození: 1986
- Skutečné jméno: Tomas
- tel.:: 0
- Bydliště: Praha
Re: Relé stahování oken
no třeba u fábieWoMec píše:tak mě napadlo ... šel by do 205ky namontovat dojezd oken? např z 405ky ... mam na mysli to že zmáčknete tlačítko a okýnko vyjede uplne dolu nebo naopak nahoru ... nevíte jestli to má nejaký svůj obvod nebo jestli to hrne přeš řídíci jednotku ???
- antik
- 309kář

- Příspěvky: 866
- Registrován: 10 črc 2009 15:10
- Rok narození: 1974
- Skutečné jméno: ANTIK
- tel.:: 776712918
- Bydliště: Pardubice
- Kontaktovat uživatele:
Re: Relé stahování oken
Já jsem to stahování okýnek nějak nepochopil, Netuším kam to v té pojistkové ehm něco zapojit.
- vinorak
- odborník

- Příspěvky: 11375
- Registrován: 10 kvě 2007 13:02
- Rok narození: 1986
- Skutečné jméno: Tomas
- tel.:: 0
- Bydliště: Praha
Re: Relé stahování oken
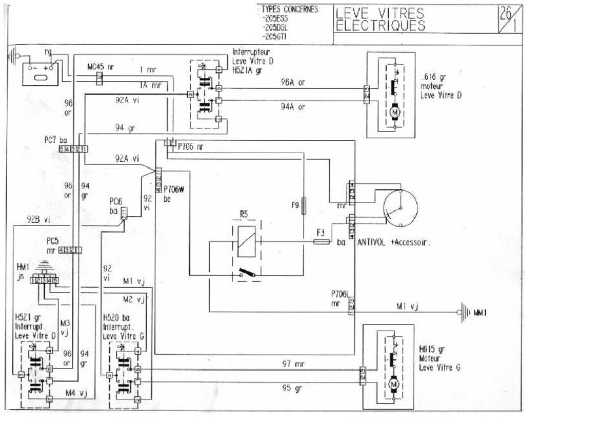
konektor P706W pozice 1 tam je klíčkový plus pro okýnka, a ještě musí být spínací relátko na 2 pozici z prava 
- antik
- 309kář

- Příspěvky: 866
- Registrován: 10 črc 2009 15:10
- Rok narození: 1974
- Skutečné jméno: ANTIK
- tel.:: 776712918
- Bydliště: Pardubice
- Kontaktovat uživatele:
Re: Relé stahování oken
Relátka jsem pro jistotu dodal všechny ale s tim konektorem si nejsem jistej.
tohle je to el. stahování na prvním obrázku.
Na druhým je ten konektor a ten má 5 direk.
Ovšem konektor 706w má direk jen 4
tohle je to el. stahování na prvním obrázku.
Na druhým je ten konektor a ten má 5 direk.
Ovšem konektor 706w má direk jen 4
- vinorak
- odborník

- Příspěvky: 11375
- Registrován: 10 kvě 2007 13:02
- Rok narození: 1986
- Skutečné jméno: Tomas
- tel.:: 0
- Bydliště: Praha
Re: Relé stahování oken
no zapojený to tam mám na stopro
no ono to bude tim, že ten konektor co máš na obrázku NENI do pojiskovky, ale ten pokračuje do propojky po spolujezdcovo okno a tam se to větví do konektoru, který má 4 piny 
- antik
- 309kář

- Příspěvky: 866
- Registrován: 10 črc 2009 15:10
- Rok narození: 1974
- Skutečné jméno: ANTIK
- tel.:: 776712918
- Bydliště: Pardubice
- Kontaktovat uživatele:
Re: Relé stahování oken
Aha, tak to budu asi v ... páč tam v tý 309tce jiný káble nemam, jen stahování 2 předních oken i s kabelama, akorát je odstřihlý centrál. No to si teda dám.Snad to pochopím jak na to. Tomu nákresu už jsem porozuměl líp, než předtim bez komentáře.
Díky za info.
Díky za info.
- antik
- 309kář

- Příspěvky: 866
- Registrován: 10 črc 2009 15:10
- Rok narození: 1974
- Skutečné jméno: ANTIK
- tel.:: 776712918
- Bydliště: Pardubice
- Kontaktovat uživatele:
Re: Relé stahování oken
Ještě jedna otázka. Tady je další el. otv. okna, dle mé logiky patrně na straně řidiče.
moje otázka je: kam zapojit ony zbylé konektory.?

pro jistotu jsem je označil .
KON 1 bude zaručeně spínač - kolébka na ovládání okna. má 5 pinů H520
KON 2 bude dle nákresu kostra. má 5 pinů na nákresu je to HM1
Kam ovšem kostru zapojit aniž bych to rouvnou řáchnul někam pod šroub NETUŠIM
KON 3 má 2 piny ale funční jen jeden, ten druhý nemá ani kov, na nákresu je to PC6, ale kam patří netušim
KON 4 tušim bude asi taky na ten spínač - kolébka na ovládání druhým člověkem. Na nákresu to bude H521
KON 5 tak jestli jsem to dobře pobral tak tohle bude PC5 ten je 4pinový
Takže zapojit něco do P706W do pojistek budu muset jedině ten kabel od PC6, souhlasí to tak ?
moje otázka je: kam zapojit ony zbylé konektory.?

pro jistotu jsem je označil .
KON 1 bude zaručeně spínač - kolébka na ovládání okna. má 5 pinů H520
KON 2 bude dle nákresu kostra. má 5 pinů na nákresu je to HM1
Kam ovšem kostru zapojit aniž bych to rouvnou řáchnul někam pod šroub NETUŠIM
KON 3 má 2 piny ale funční jen jeden, ten druhý nemá ani kov, na nákresu je to PC6, ale kam patří netušim
KON 4 tušim bude asi taky na ten spínač - kolébka na ovládání druhým člověkem. Na nákresu to bude H521
KON 5 tak jestli jsem to dobře pobral tak tohle bude PC5 ten je 4pinový
Takže zapojit něco do P706W do pojistek budu muset jedině ten kabel od PC6, souhlasí to tak ?

