Zapájanie konektorou na vstrekovače a neznáme konektory
- vinorak
- odborník

- Příspěvky: 11375
- Registrován: 10 kvě 2007 13:02
- Rok narození: 1986
- Skutečné jméno: Tomas
- tel.:: 0
- Bydliště: Praha
Re: Zapájanie konektorou na vstrekovače a neznáme konektory
snad ti to pomůže 
- Přílohy
-
- motronic.JPG (163.07 KiB) Zobrazeno 2980 x
- manko
- Stálý inventář 205clubu

- Příspěvky: 4313
- Registrován: 22 úno 2008 22:57
- Rok narození: 1990
- Skutečné jméno: Martin
- Bydliště: Senné (Okres VK)
- Kontaktovat uživatele:
Re: Zapájanie konektorou na vstrekovače a neznáme konektory
No diki za schemu ale ja mám z tých francúzkych schém bordel .
Ešte tak dáku malú schému dákeho predzosilovača to hej ale toto je pre mna španielska dedina 
Peugeot 406 2,0 HDi 80kw 380 000 km 21.03.2001 4,9L / 100km :)
Peugeot 406 2,0 HDi 66kw 195 000 km 8.11.1999 5,3L / 100km
Peugeot 405 1.8 248 00 km 74kw 1995 Sorento Green + krémový interiér :)
čo bolo :
Peugeot 605 3.0 v6 208 000 Km 125 Kw 1992 Modrá
Peugeot 205 1.6 GTi 156 000 km 83kw 2.4.1993 Sorento Green Najkrajšie jazdy môjho života
Volkswagen Golf 3 1.4 CL Rozobraté na ND
Peugeot 205 1.9 GTi 88Kw Predané . Rozobraté na ND
Peugeot 205 1.1 44kw 143 000 Km Rv 1990 Takmer Rallye ....Predané...
Peugeot 205 1.9 GTi94Kw 1990 170 865 KM Teraz ho trápi Dypid
Peugeot 205 1.6 GTi 1986 163 000 Km :: R.I.P ::
Peugeot 405 MI16 Le Mans 210 000 Km 1989 Biela
Peugeot 405 1.6 (XU52C) 1992 101 000 Km Bez TP švajčiar... Jediný karburátor čo som mal
Peugeot 406 2,0 HDi 66kw 195 000 km 8.11.1999 5,3L / 100km
Peugeot 405 1.8 248 00 km 74kw 1995 Sorento Green + krémový interiér :)

čo bolo :
Peugeot 605 3.0 v6 208 000 Km 125 Kw 1992 Modrá
Peugeot 205 1.6 GTi 156 000 km 83kw 2.4.1993 Sorento Green Najkrajšie jazdy môjho života
Volkswagen Golf 3 1.4 CL Rozobraté na ND
Peugeot 205 1.9 GTi 88Kw Predané . Rozobraté na ND
Peugeot 205 1.1 44kw 143 000 Km Rv 1990 Takmer Rallye ....Predané...
Peugeot 205 1.9 GTi94Kw 1990 170 865 KM Teraz ho trápi Dypid
Peugeot 205 1.6 GTi 1986 163 000 Km :: R.I.P ::
Peugeot 405 MI16 Le Mans 210 000 Km 1989 Biela
Peugeot 405 1.6 (XU52C) 1992 101 000 Km Bez TP švajčiar... Jediný karburátor čo som mal
- vinorak
- odborník

- Příspěvky: 11375
- Registrován: 10 kvě 2007 13:02
- Rok narození: 1986
- Skutečné jméno: Tomas
- tel.:: 0
- Bydliště: Praha
Re: Zapájanie konektorou na vstrekovače a neznáme konektory
no tak anglicky 
je to poslední schéma. Chtěl sem sem dát jenom fotku ale pak se to nedá přečíst
je to poslední schéma. Chtěl sem sem dát jenom fotku ale pak se to nedá přečíst
- Přílohy
-
- 12 elektrika.pdf
- (1.12 MiB) Staženo 535 x
- manko
- Stálý inventář 205clubu

- Příspěvky: 4313
- Registrován: 22 úno 2008 22:57
- Rok narození: 1990
- Skutečné jméno: Martin
- Bydliště: Senné (Okres VK)
- Kontaktovat uživatele:
Re: Zapájanie konektorou na vstrekovače a neznáme konektory
Peugeot 406 2,0 HDi 80kw 380 000 km 21.03.2001 4,9L / 100km :)
Peugeot 406 2,0 HDi 66kw 195 000 km 8.11.1999 5,3L / 100km
Peugeot 405 1.8 248 00 km 74kw 1995 Sorento Green + krémový interiér :)
čo bolo :
Peugeot 605 3.0 v6 208 000 Km 125 Kw 1992 Modrá
Peugeot 205 1.6 GTi 156 000 km 83kw 2.4.1993 Sorento Green Najkrajšie jazdy môjho života
Volkswagen Golf 3 1.4 CL Rozobraté na ND
Peugeot 205 1.9 GTi 88Kw Predané . Rozobraté na ND
Peugeot 205 1.1 44kw 143 000 Km Rv 1990 Takmer Rallye ....Predané...
Peugeot 205 1.9 GTi94Kw 1990 170 865 KM Teraz ho trápi Dypid
Peugeot 205 1.6 GTi 1986 163 000 Km :: R.I.P ::
Peugeot 405 MI16 Le Mans 210 000 Km 1989 Biela
Peugeot 405 1.6 (XU52C) 1992 101 000 Km Bez TP švajčiar... Jediný karburátor čo som mal
Peugeot 406 2,0 HDi 66kw 195 000 km 8.11.1999 5,3L / 100km
Peugeot 405 1.8 248 00 km 74kw 1995 Sorento Green + krémový interiér :)

čo bolo :
Peugeot 605 3.0 v6 208 000 Km 125 Kw 1992 Modrá
Peugeot 205 1.6 GTi 156 000 km 83kw 2.4.1993 Sorento Green Najkrajšie jazdy môjho života
Volkswagen Golf 3 1.4 CL Rozobraté na ND
Peugeot 205 1.9 GTi 88Kw Predané . Rozobraté na ND
Peugeot 205 1.1 44kw 143 000 Km Rv 1990 Takmer Rallye ....Predané...
Peugeot 205 1.9 GTi94Kw 1990 170 865 KM Teraz ho trápi Dypid
Peugeot 205 1.6 GTi 1986 163 000 Km :: R.I.P ::
Peugeot 405 MI16 Le Mans 210 000 Km 1989 Biela
Peugeot 405 1.6 (XU52C) 1992 101 000 Km Bez TP švajčiar... Jediný karburátor čo som mal
- vinorak
- odborník

- Příspěvky: 11375
- Registrován: 10 kvě 2007 13:02
- Rok narození: 1986
- Skutečné jméno: Tomas
- tel.:: 0
- Bydliště: Praha
Re: Zapájanie konektorou na vstrekovače a neznáme konektory
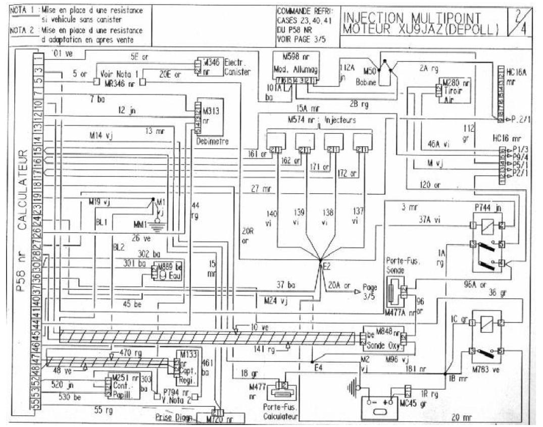
relátka jsou pod číslem 19 a 20manko píše:mám na teba prosbu .. mohol by si mi do schémy zakresliť kde sú tie relátka a ktoré káble by som mal prepojiť ??, Lebo ja som fakt d***l do takýchto schém
- manko
- Stálý inventář 205clubu

- Příspěvky: 4313
- Registrován: 22 úno 2008 22:57
- Rok narození: 1990
- Skutečné jméno: Martin
- Bydliště: Senné (Okres VK)
- Kontaktovat uživatele:
Re: Zapájanie konektorou na vstrekovače a neznáme konektory
Aha , a prečo jedno relátko má 4 a druhé 5 vývodou ked ja mám oba relátka na 5 ?
Peugeot 406 2,0 HDi 80kw 380 000 km 21.03.2001 4,9L / 100km :)
Peugeot 406 2,0 HDi 66kw 195 000 km 8.11.1999 5,3L / 100km
Peugeot 405 1.8 248 00 km 74kw 1995 Sorento Green + krémový interiér :)
čo bolo :
Peugeot 605 3.0 v6 208 000 Km 125 Kw 1992 Modrá
Peugeot 205 1.6 GTi 156 000 km 83kw 2.4.1993 Sorento Green Najkrajšie jazdy môjho života
Volkswagen Golf 3 1.4 CL Rozobraté na ND
Peugeot 205 1.9 GTi 88Kw Predané . Rozobraté na ND
Peugeot 205 1.1 44kw 143 000 Km Rv 1990 Takmer Rallye ....Predané...
Peugeot 205 1.9 GTi94Kw 1990 170 865 KM Teraz ho trápi Dypid
Peugeot 205 1.6 GTi 1986 163 000 Km :: R.I.P ::
Peugeot 405 MI16 Le Mans 210 000 Km 1989 Biela
Peugeot 405 1.6 (XU52C) 1992 101 000 Km Bez TP švajčiar... Jediný karburátor čo som mal
Peugeot 406 2,0 HDi 66kw 195 000 km 8.11.1999 5,3L / 100km
Peugeot 405 1.8 248 00 km 74kw 1995 Sorento Green + krémový interiér :)

čo bolo :
Peugeot 605 3.0 v6 208 000 Km 125 Kw 1992 Modrá
Peugeot 205 1.6 GTi 156 000 km 83kw 2.4.1993 Sorento Green Najkrajšie jazdy môjho života
Volkswagen Golf 3 1.4 CL Rozobraté na ND
Peugeot 205 1.9 GTi 88Kw Predané . Rozobraté na ND
Peugeot 205 1.1 44kw 143 000 Km Rv 1990 Takmer Rallye ....Predané...
Peugeot 205 1.9 GTi94Kw 1990 170 865 KM Teraz ho trápi Dypid
Peugeot 205 1.6 GTi 1986 163 000 Km :: R.I.P ::
Peugeot 405 MI16 Le Mans 210 000 Km 1989 Biela
Peugeot 405 1.6 (XU52C) 1992 101 000 Km Bez TP švajčiar... Jediný karburátor čo som mal
- vinorak
- odborník

- Příspěvky: 11375
- Registrován: 10 kvě 2007 13:02
- Rok narození: 1986
- Skutečné jméno: Tomas
- tel.:: 0
- Bydliště: Praha
Re: Zapájanie konektorou na vstrekovače a neznáme konektory
manko píše:Aha , a prečo jedno relátko má 4 a druhé 5 vývodou ked ja mám oba relátka na 5 ?
no to netušim, ale obě musí být spínací
- skardik
- Aktivní uživatel

- Příspěvky: 438
- Registrován: 13 srp 2008 21:03
- Rok narození: 1984
- Skutečné jméno: Jirka
- Bydliště: Hlavní město piva
- Kontaktovat uživatele:
Re: Zapájanie konektorou na vstrekovače a neznáme konektory
Vždyť v návodu na přestavbu na MIčko tady na stránkách je to schéma v češtině i s popisama.
Pažout 205 1.9 Rallye - MI16 :)
VW Passat Variant B5,5 2,5 V6 TDI 4motion - Prodáno
Suzuki TL 1000S, Powercommander + K&N + RP tuning exhaust - Červená raketa na dvou kolech :)
IVECO Eurocargo E100
Octavia II 2.0FSi 4x4 LaK
Ford Transit Sněhurva
VW Passat Variant B5,5 2,5 V6 TDI 4motion - Prodáno
Suzuki TL 1000S, Powercommander + K&N + RP tuning exhaust - Červená raketa na dvou kolech :)
IVECO Eurocargo E100
Octavia II 2.0FSi 4x4 LaK
Ford Transit Sněhurva
- manko
- Stálý inventář 205clubu

- Příspěvky: 4313
- Registrován: 22 úno 2008 22:57
- Rok narození: 1990
- Skutečné jméno: Martin
- Bydliště: Senné (Okres VK)
- Kontaktovat uživatele:
Re: Zapájanie konektorou na vstrekovače a neznáme konektory
mne by nepomohlo ani keby mi to niekto prečítallebo som magor do takýchto zložitých schém
Peugeot 406 2,0 HDi 80kw 380 000 km 21.03.2001 4,9L / 100km :)
Peugeot 406 2,0 HDi 66kw 195 000 km 8.11.1999 5,3L / 100km
Peugeot 405 1.8 248 00 km 74kw 1995 Sorento Green + krémový interiér :)
čo bolo :
Peugeot 605 3.0 v6 208 000 Km 125 Kw 1992 Modrá
Peugeot 205 1.6 GTi 156 000 km 83kw 2.4.1993 Sorento Green Najkrajšie jazdy môjho života
Volkswagen Golf 3 1.4 CL Rozobraté na ND
Peugeot 205 1.9 GTi 88Kw Predané . Rozobraté na ND
Peugeot 205 1.1 44kw 143 000 Km Rv 1990 Takmer Rallye ....Predané...
Peugeot 205 1.9 GTi94Kw 1990 170 865 KM Teraz ho trápi Dypid
Peugeot 205 1.6 GTi 1986 163 000 Km :: R.I.P ::
Peugeot 405 MI16 Le Mans 210 000 Km 1989 Biela
Peugeot 405 1.6 (XU52C) 1992 101 000 Km Bez TP švajčiar... Jediný karburátor čo som mal
Peugeot 406 2,0 HDi 66kw 195 000 km 8.11.1999 5,3L / 100km
Peugeot 405 1.8 248 00 km 74kw 1995 Sorento Green + krémový interiér :)

čo bolo :
Peugeot 605 3.0 v6 208 000 Km 125 Kw 1992 Modrá
Peugeot 205 1.6 GTi 156 000 km 83kw 2.4.1993 Sorento Green Najkrajšie jazdy môjho života
Volkswagen Golf 3 1.4 CL Rozobraté na ND
Peugeot 205 1.9 GTi 88Kw Predané . Rozobraté na ND
Peugeot 205 1.1 44kw 143 000 Km Rv 1990 Takmer Rallye ....Predané...
Peugeot 205 1.9 GTi94Kw 1990 170 865 KM Teraz ho trápi Dypid
Peugeot 205 1.6 GTi 1986 163 000 Km :: R.I.P ::
Peugeot 405 MI16 Le Mans 210 000 Km 1989 Biela
Peugeot 405 1.6 (XU52C) 1992 101 000 Km Bez TP švajčiar... Jediný karburátor čo som mal
- manko
- Stálý inventář 205clubu

- Příspěvky: 4313
- Registrován: 22 úno 2008 22:57
- Rok narození: 1990
- Skutečné jméno: Martin
- Bydliště: Senné (Okres VK)
- Kontaktovat uživatele:
Re: Zapájanie konektorou na vstrekovače a neznáme konektory
No pokúsil som sa vyrobiť si relátko ..lepšie povedané poupraviť
zajtra ho odskúšam som zvedavý 
Peugeot 406 2,0 HDi 80kw 380 000 km 21.03.2001 4,9L / 100km :)
Peugeot 406 2,0 HDi 66kw 195 000 km 8.11.1999 5,3L / 100km
Peugeot 405 1.8 248 00 km 74kw 1995 Sorento Green + krémový interiér :)
čo bolo :
Peugeot 605 3.0 v6 208 000 Km 125 Kw 1992 Modrá
Peugeot 205 1.6 GTi 156 000 km 83kw 2.4.1993 Sorento Green Najkrajšie jazdy môjho života
Volkswagen Golf 3 1.4 CL Rozobraté na ND
Peugeot 205 1.9 GTi 88Kw Predané . Rozobraté na ND
Peugeot 205 1.1 44kw 143 000 Km Rv 1990 Takmer Rallye ....Predané...
Peugeot 205 1.9 GTi94Kw 1990 170 865 KM Teraz ho trápi Dypid
Peugeot 205 1.6 GTi 1986 163 000 Km :: R.I.P ::
Peugeot 405 MI16 Le Mans 210 000 Km 1989 Biela
Peugeot 405 1.6 (XU52C) 1992 101 000 Km Bez TP švajčiar... Jediný karburátor čo som mal
Peugeot 406 2,0 HDi 66kw 195 000 km 8.11.1999 5,3L / 100km
Peugeot 405 1.8 248 00 km 74kw 1995 Sorento Green + krémový interiér :)

čo bolo :
Peugeot 605 3.0 v6 208 000 Km 125 Kw 1992 Modrá
Peugeot 205 1.6 GTi 156 000 km 83kw 2.4.1993 Sorento Green Najkrajšie jazdy môjho života
Volkswagen Golf 3 1.4 CL Rozobraté na ND
Peugeot 205 1.9 GTi 88Kw Predané . Rozobraté na ND
Peugeot 205 1.1 44kw 143 000 Km Rv 1990 Takmer Rallye ....Predané...
Peugeot 205 1.9 GTi94Kw 1990 170 865 KM Teraz ho trápi Dypid
Peugeot 205 1.6 GTi 1986 163 000 Km :: R.I.P ::
Peugeot 405 MI16 Le Mans 210 000 Km 1989 Biela
Peugeot 405 1.6 (XU52C) 1992 101 000 Km Bez TP švajčiar... Jediný karburátor čo som mal
