Zdravím dobré lidi ,ví někdo alespon přibližně jak funguje žhavení u dieslu ? myslím tím el schéma -jestli po otočení klíčkem sepne nějaké relé a to relé sepne obvod se žhavicíma svícema ?
posledních pár dnů mi totiž auto někdy žhaví a někdy ne a to tak že vůbec a nebo přerušovaně ,usuzuji že svíce budou v pořádku problém je někdepo cestě v el síti
kdo mi poradí kde hledat ? díky předem
Midi přeje hezký den
elektrika v Dieslu
- vinorak
- odborník

- Příspěvky: 11375
- Registrován: 10 kvě 2007 13:02
- Rok narození: 1986
- Skutečné jméno: Tomas
- tel.:: 0
- Bydliště: Praha
Re: elektrika v Dieslu
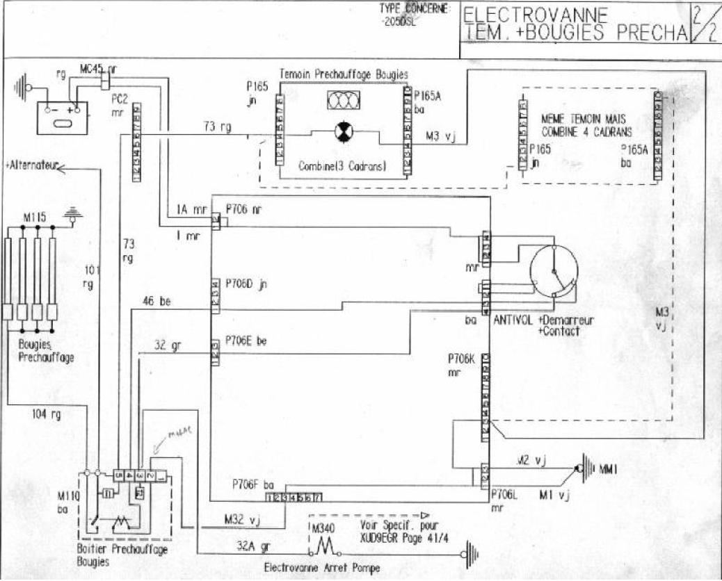
je to sice francouzky, ale i tak tomu je snad rozumět 
-
Semir
- 205club je můj domov

- Příspěvky: 802
- Registrován: 21 bře 2008 22:31
- Skutečné jméno: Pavel
- Bydliště: ČR
- Kontaktovat uživatele:
Re: elektrika v Dieslu
ještě jestli tomu porozumí on... 
PEUGEOT 205 5.dv Open v TP 2.0 jinak 1.9 75kW r.v.89
Všechny ostatní Pugy vyvrakovány..zbylo pár dílů
Rodinný Ford Galaxy 1,9TDI, na výlety Kawasaki VN800 Classic
Všechny ostatní Pugy vyvrakovány..zbylo pár dílů
Rodinný Ford Galaxy 1,9TDI, na výlety Kawasaki VN800 Classic
- WoMec
- Stálý inventář 205clubu

- Příspěvky: 6592
- Registrován: 05 led 2008 14:30
- Rok narození: 1987
- Skutečné jméno: Honza
- tel.:: 775037752
- Bydliště: Vyškov
Re: elektrika v Dieslu
hele ... nejspiš budeš mít jenom špatný kontakt na ovladacim rele .. je v motorovym prostoru za baterkou, taková barevná krabička (modra, zelená ...) zespodu je 5pinový konektor se slabyma dratkama a 2 silová kabely (jeden na baterku, druhý na žhaviče) .. odpoj je všechny, vyčisti kontatky a vrať to zpatky ... pokud to bude dělat i potom tak se podivej na kontakt na budíkách. ale myslim že to bude v tomhle ovl. rele... (jiné rele tam nikde není ) ;)
- draken
- Club admin

- Příspěvky: 7972
- Registrován: 12 črc 2009 18:21
- Rok narození: 1991
- Skutečné jméno: Honza
- tel.:: 732440821
- Bydliště: Hr. Králové, Nový Bydžov
Re: elektrika v Dieslu
dneska sem taky řešil zhavení. Přestala mě svítit kontrolka a žárovka byla v poho. Napadlo mě právě to relé, a když sem odpojil ten konektor, tak sem se zhrozil. Byl zelenej, od bahna. Pomohlo pár kapek brzdovky a drátěnej kartáč a už to všecko chodí.
Re: elektrika v Dieslu
Díky moc , odpoledne na to kouknu


