SOS 205 Gutmann
SOS 205 Gutmann
Ahoj prosím vás není někdo z vás z Prahy či okolí kdo opravdu hoví elektroinstalaci ? Mám takový problém, začátkem závodní sezony mi odešel motor a tak jsem koupil na vrakárně jiný (prý odskoušený v super stavu) ten padnul po prvním nastartování (kroužky) takže se na něm udělala kompletní GO. Ale o té doby se nám nedaří motor rozhýbat k životu , motor nastartuje ale okamžitě se uchlastá popř. beží pár min. ale hulí a nejde do otáček, Skoušeli jsem už snad vše vetšinu věcí jsem vyměnil (váha vzdzchu,poloha klapky atd..) a stále totéž :-(
Závody mi utíkají a já už fakt nevím co stím pokud by se našel někdo z vás kdo by mi stím pomohl zkrátky by nepřišel ...
Předem dík !
Závody mi utíkají a já už fakt nevím co stím pokud by se našel někdo z vás kdo by mi stím pomohl zkrátky by nepřišel ...
Předem dík !
- Přílohy
-
- Obrázek 0076.jpg (62.68 KiB) Zobrazeno 4621 x
- Max
- Stálý inventář 205clubu

- Příspěvky: 5311
- Registrován: 29 bře 2009 13:08
- Rok narození: 1979
- Skutečné jméno: Tomas
- tel.:: 733332171
- Bydliště: Litoměřice České Kopisty
- Kontaktovat uživatele:
Re: SOS 205 Gutmann
zkus kontaktovat Vinoraka
ten je z Prahy
PEUGEOT 205 1.1 XR prodáno a následně bouráno, RIP.
PEUGEOT 205 1.6 GTI Bohužel už není
PEUGEOT 205 1.9 XSD prodáno
PEUGEOT 205 GTI vyběhla klika prodáno měl jsem jí 3 dny :-D
PEUGEOT 309 GTI 75 Kw prodáno
PEUGEOT 205 GENTRY alias Gentrýsek
PEUGEOT 605 SLd Vrakouš
PEUGEOT 205GT prodáno
PEUGEOT 405 D prodáno
PEUGEOT 406 2.0L Hdi 80kw
PEUGEOT 205 1.6 GTI Bohužel už není
PEUGEOT 205 1.9 XSD prodáno
PEUGEOT 205 GTI vyběhla klika prodáno měl jsem jí 3 dny :-D
PEUGEOT 309 GTI 75 Kw prodáno
PEUGEOT 205 GENTRY alias Gentrýsek
PEUGEOT 605 SLd Vrakouš
PEUGEOT 205GT prodáno
PEUGEOT 405 D prodáno
PEUGEOT 406 2.0L Hdi 80kw
- vinorak
- odborník

- Příspěvky: 11375
- Registrován: 10 kvě 2007 13:02
- Rok narození: 1986
- Skutečné jméno: Tomas
- tel.:: 0
- Bydliště: Praha
Re: SOS 205 Gutmann
no taky je celkem důležitý, jaký to je motor, jaká je elektrika v autě atd.... 
Re: SOS 205 Gutmann
motor seriový 1.9 gti 94 kw a eletrika částěčně zredukovaná Gutmann
- manko
- Stálý inventář 205clubu

- Příspěvky: 4313
- Registrován: 22 úno 2008 22:57
- Rok narození: 1990
- Skutečné jméno: Martin
- Bydliště: Senné (Okres VK)
- Kontaktovat uživatele:
Re: SOS 205 Gutmann
A si si istý že to čo ti predali na vrakovisku bol 94 kw ?
Peugeot 406 2,0 HDi 80kw 380 000 km 21.03.2001 4,9L / 100km :)
Peugeot 406 2,0 HDi 66kw 195 000 km 8.11.1999 5,3L / 100km
Peugeot 405 1.8 248 00 km 74kw 1995 Sorento Green + krémový interiér :)
čo bolo :
Peugeot 605 3.0 v6 208 000 Km 125 Kw 1992 Modrá
Peugeot 205 1.6 GTi 156 000 km 83kw 2.4.1993 Sorento Green Najkrajšie jazdy môjho života
Volkswagen Golf 3 1.4 CL Rozobraté na ND
Peugeot 205 1.9 GTi 88Kw Predané . Rozobraté na ND
Peugeot 205 1.1 44kw 143 000 Km Rv 1990 Takmer Rallye ....Predané...
Peugeot 205 1.9 GTi94Kw 1990 170 865 KM Teraz ho trápi Dypid
Peugeot 205 1.6 GTi 1986 163 000 Km :: R.I.P ::
Peugeot 405 MI16 Le Mans 210 000 Km 1989 Biela
Peugeot 405 1.6 (XU52C) 1992 101 000 Km Bez TP švajčiar... Jediný karburátor čo som mal
Peugeot 406 2,0 HDi 66kw 195 000 km 8.11.1999 5,3L / 100km
Peugeot 405 1.8 248 00 km 74kw 1995 Sorento Green + krémový interiér :)

čo bolo :
Peugeot 605 3.0 v6 208 000 Km 125 Kw 1992 Modrá
Peugeot 205 1.6 GTi 156 000 km 83kw 2.4.1993 Sorento Green Najkrajšie jazdy môjho života
Volkswagen Golf 3 1.4 CL Rozobraté na ND
Peugeot 205 1.9 GTi 88Kw Predané . Rozobraté na ND
Peugeot 205 1.1 44kw 143 000 Km Rv 1990 Takmer Rallye ....Predané...
Peugeot 205 1.9 GTi94Kw 1990 170 865 KM Teraz ho trápi Dypid
Peugeot 205 1.6 GTi 1986 163 000 Km :: R.I.P ::
Peugeot 405 MI16 Le Mans 210 000 Km 1989 Biela
Peugeot 405 1.6 (XU52C) 1992 101 000 Km Bez TP švajčiar... Jediný karburátor čo som mal
- vinorak
- odborník

- Příspěvky: 11375
- Registrován: 10 kvě 2007 13:02
- Rok narození: 1986
- Skutečné jméno: Tomas
- tel.:: 0
- Bydliště: Praha
Re: SOS 205 Gutmann
no důležitý je, jestli je kompletní motorová elektrika 
Re: SOS 205 Gutmann
jistej si právě nejsem ničím :-) proto hledám ochotného odborníka :-)
- vinorak
- odborník

- Příspěvky: 11375
- Registrován: 10 kvě 2007 13:02
- Rok narození: 1986
- Skutečné jméno: Tomas
- tel.:: 0
- Bydliště: Praha
Re: SOS 205 Gutmann
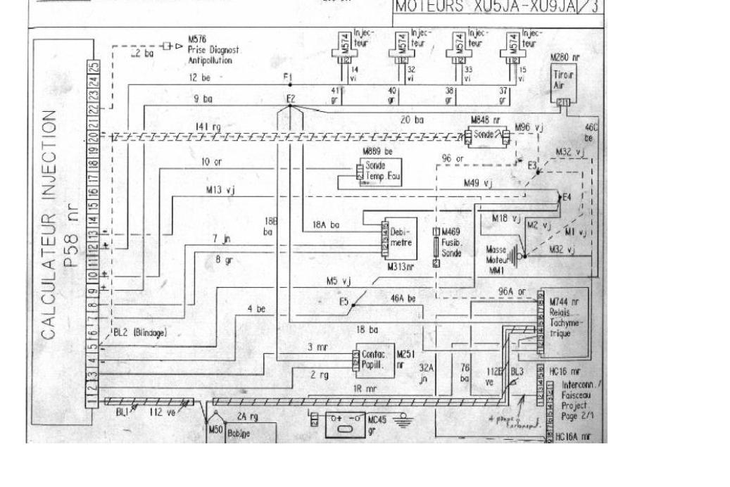
odborník nejsem, jenom mám el. schémata
a jaký máš číslo na řídící jednotce a váze vzduchu 
- manko
- Stálý inventář 205clubu

- Příspěvky: 4313
- Registrován: 22 úno 2008 22:57
- Rok narození: 1990
- Skutečné jméno: Martin
- Bydliště: Senné (Okres VK)
- Kontaktovat uživatele:
Re: SOS 205 Gutmann
No to bude ako moje byvale gti
poskladane z 5 aut jedno a potom to robilo kktiny . No pokial viem tak 94 kw by mal mat večšie ventyli ako 88 a 75 
Peugeot 406 2,0 HDi 80kw 380 000 km 21.03.2001 4,9L / 100km :)
Peugeot 406 2,0 HDi 66kw 195 000 km 8.11.1999 5,3L / 100km
Peugeot 405 1.8 248 00 km 74kw 1995 Sorento Green + krémový interiér :)
čo bolo :
Peugeot 605 3.0 v6 208 000 Km 125 Kw 1992 Modrá
Peugeot 205 1.6 GTi 156 000 km 83kw 2.4.1993 Sorento Green Najkrajšie jazdy môjho života
Volkswagen Golf 3 1.4 CL Rozobraté na ND
Peugeot 205 1.9 GTi 88Kw Predané . Rozobraté na ND
Peugeot 205 1.1 44kw 143 000 Km Rv 1990 Takmer Rallye ....Predané...
Peugeot 205 1.9 GTi94Kw 1990 170 865 KM Teraz ho trápi Dypid
Peugeot 205 1.6 GTi 1986 163 000 Km :: R.I.P ::
Peugeot 405 MI16 Le Mans 210 000 Km 1989 Biela
Peugeot 405 1.6 (XU52C) 1992 101 000 Km Bez TP švajčiar... Jediný karburátor čo som mal
Peugeot 406 2,0 HDi 66kw 195 000 km 8.11.1999 5,3L / 100km
Peugeot 405 1.8 248 00 km 74kw 1995 Sorento Green + krémový interiér :)

čo bolo :
Peugeot 605 3.0 v6 208 000 Km 125 Kw 1992 Modrá
Peugeot 205 1.6 GTi 156 000 km 83kw 2.4.1993 Sorento Green Najkrajšie jazdy môjho života
Volkswagen Golf 3 1.4 CL Rozobraté na ND
Peugeot 205 1.9 GTi 88Kw Predané . Rozobraté na ND
Peugeot 205 1.1 44kw 143 000 Km Rv 1990 Takmer Rallye ....Predané...
Peugeot 205 1.9 GTi94Kw 1990 170 865 KM Teraz ho trápi Dypid
Peugeot 205 1.6 GTi 1986 163 000 Km :: R.I.P ::
Peugeot 405 MI16 Le Mans 210 000 Km 1989 Biela
Peugeot 405 1.6 (XU52C) 1992 101 000 Km Bez TP švajčiar... Jediný karburátor čo som mal
Re: SOS 205 Gutmann
čísla zjistím ... a poskládané to je (holt závodák ) 
Re: SOS 205 Gutmann
Tak jsem našel super mechanika který má peugeot opravdu zmáklé a vše velmi rychle vyřešil a vyladil .
Tímto mu udělám reklamu jelikož je to fakt profík ..
Václav Albl (Hořovice)
http://alblservis.kvalitne.cz/
Tímto mu udělám reklamu jelikož je to fakt profík ..
Václav Albl (Hořovice)
http://alblservis.kvalitne.cz/

