Nejde benzin do motoru - GTI
-
Ježour
- Uživatel

- Příspěvky: 169
- Registrován: 06 lis 2012 06:41
- Rok narození: 1985
- Skutečné jméno: Martin
- Bydliště: Praha, Domažlice
Re: Nejde benzin do motoru - GTI
A ten modrej konektor. je možný aby nefungoval a nepouštěl mínus na cívku?
Peugeot 205 GTI 88kw
Renault Laguna V6 140kw
Mazda 323 4x4 turbo 103kw
Renault Laguna V6 140kw
Mazda 323 4x4 turbo 103kw
- vinorak
- odborník

- Příspěvky: 11375
- Registrován: 10 kvě 2007 13:02
- Rok narození: 1986
- Skutečné jméno: Tomas
- tel.:: 0
- Bydliště: Praha
Re: Nejde benzin do motoru - GTI
všechno ovlivňuje řídící jednotka, dokud nedostane při startování impulzy od snímače otáček, tak nepustí elektriku do relátka palivový pumpy, nebude zapalovat a otvírat vstřiky 
-
Ježour
- Uživatel

- Příspěvky: 169
- Registrován: 06 lis 2012 06:41
- Rok narození: 1985
- Skutečné jméno: Martin
- Bydliště: Praha, Domažlice
Re: Nejde benzin do motoru - GTI
Tak já kouknu ještě jednou, na ten snímač otáček. Dá se nějak poznat, že je nefunkční? Už jsem ho vymontoval, prostřík....
Peugeot 205 GTI 88kw
Renault Laguna V6 140kw
Mazda 323 4x4 turbo 103kw
Renault Laguna V6 140kw
Mazda 323 4x4 turbo 103kw
- TomGTI
- 205club je můj domov

- Příspěvky: 1043
- Registrován: 17 led 2006 15:58
- Bydliště: Vsetín
- Kontaktovat uživatele:
Re: Nejde benzin do motoru - GTI
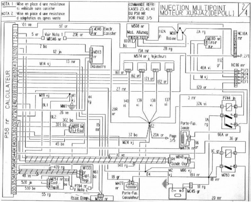
Tady máš zapojení jednotky 88Kw.Je to pohled na svazek tedy to co potřebuješ ty měřit.Zajímá tě pin č.18 tam musí jít proud když nebudeš mít zaplý klíček,tedy stálé napětí.Jak zapneš zapalování musí být napětí na pinu 27 a 37.Podle mě ale tady problém nebude.Co jsem měl pokaždé problém tak to byl snímač otáček klik. hřídele jak už zde bylo několikrát psáno co se týká paliva,jiskra byla zase modul zapalov.Pokud není ten konektor zelený tak ti prostříknutí nepomůže.Jak ho proměřit je informací na internetu dost chce to jen trochu vlastní snahy,hledat a můžeš pokračovat rychleji a né jenom čekat na to že to za tebe někdo najde a napíše ti to sem.
-
Ježour
- Uživatel

- Příspěvky: 169
- Registrován: 06 lis 2012 06:41
- Rok narození: 1985
- Skutečné jméno: Martin
- Bydliště: Praha, Domažlice
Re: Nejde benzin do motoru - GTI
Díky za schéma. Na internetu samozřejmě hledám, ale nikde jsem nenašel schéma na 88kw, kde by byl popis pinů. Taky jsem nikde nenašel jak to proměřit. Prohledal jsem forum, google ale asi neumím hledat. Zjistil jsem akorát, že se tam má měřit odpor.Ale jaké má mít hodnoty to jsem nenašel...
Peugeot 205 GTI 88kw
Renault Laguna V6 140kw
Mazda 323 4x4 turbo 103kw
Renault Laguna V6 140kw
Mazda 323 4x4 turbo 103kw
-
Ježour
- Uživatel

- Příspěvky: 169
- Registrován: 06 lis 2012 06:41
- Rok narození: 1985
- Skutečné jméno: Martin
- Bydliště: Praha, Domažlice
Re: Nejde benzin do motoru - GTI
Pěkný schéma ale pro mě dost španělská vesnice
DOkážu tam tak najít baterku, ŘJ a vstřiky.
Teď jsem ještě brouzdal na foru a našel jsem vyblikávání chyb a s tím spojený nákres kontrolek na přístrojovce. Nevím proč, ale myslel jsem si, že kontrolka diagnostiky je ta velká STOP, protože ta mi pořád svítí. Svítila i za jízdy. Teď jsem zjistil, že kontrolka diagnostiky je úplně jiná a na 90% si myslím, že mi nesvítí vůbec. TO by tedy znamenalo, že nejde proud do ŘJ?
Teď jsem ještě brouzdal na foru a našel jsem vyblikávání chyb a s tím spojený nákres kontrolek na přístrojovce. Nevím proč, ale myslel jsem si, že kontrolka diagnostiky je ta velká STOP, protože ta mi pořád svítí. Svítila i za jízdy. Teď jsem zjistil, že kontrolka diagnostiky je úplně jiná a na 90% si myslím, že mi nesvítí vůbec. TO by tedy znamenalo, že nejde proud do ŘJ?
Peugeot 205 GTI 88kw
Renault Laguna V6 140kw
Mazda 323 4x4 turbo 103kw
Renault Laguna V6 140kw
Mazda 323 4x4 turbo 103kw
- vinorak
- odborník

- Příspěvky: 11375
- Registrován: 10 kvě 2007 13:02
- Rok narození: 1986
- Skutečné jméno: Tomas
- tel.:: 0
- Bydliště: Praha
Re: Nejde benzin do motoru - GTI
jo, nebo že shořela tim jak si otočil polaritu baterky 
-
Ježour
- Uživatel

- Příspěvky: 169
- Registrován: 06 lis 2012 06:41
- Rok narození: 1985
- Skutečné jméno: Martin
- Bydliště: Praha, Domažlice
Re: Nejde benzin do motoru - GTI
Já tu polaritu neotočil. V knize jak na to ale píšou, že zadní kabel je plus viz. foto. Proto jsem znejistěl.
Peugeot 205 GTI 88kw
Renault Laguna V6 140kw
Mazda 323 4x4 turbo 103kw
Renault Laguna V6 140kw
Mazda 323 4x4 turbo 103kw
-
Ježour
- Uživatel

- Příspěvky: 169
- Registrován: 06 lis 2012 06:41
- Rok narození: 1985
- Skutečné jméno: Martin
- Bydliště: Praha, Domažlice
Re: Nejde benzin do motoru - GTI
Zkusím proměřit ty piny, jak psal Tom a uvidím jestli tam jde šťáva nebo ne.
Peugeot 205 GTI 88kw
Renault Laguna V6 140kw
Mazda 323 4x4 turbo 103kw
Renault Laguna V6 140kw
Mazda 323 4x4 turbo 103kw
- vinorak
- odborník

- Příspěvky: 11375
- Registrován: 10 kvě 2007 13:02
- Rok narození: 1986
- Skutečné jméno: Tomas
- tel.:: 0
- Bydliště: Praha
Re: Nejde benzin do motoru - GTI
no tak je možný že ti jenom nejde to plus do jednotky 
-
Ježour
- Uživatel

- Příspěvky: 169
- Registrován: 06 lis 2012 06:41
- Rok narození: 1985
- Skutečné jméno: Martin
- Bydliště: Praha, Domažlice
Re: Nejde benzin do motoru - GTI
Ještě jedna blbá otázka: do jednotky jde jenom plus? Mínus ne?
Peugeot 205 GTI 88kw
Renault Laguna V6 140kw
Mazda 323 4x4 turbo 103kw
Renault Laguna V6 140kw
Mazda 323 4x4 turbo 103kw
-
Ježour
- Uživatel

- Příspěvky: 169
- Registrován: 06 lis 2012 06:41
- Rok narození: 1985
- Skutečné jméno: Martin
- Bydliště: Praha, Domažlice
Re: Nejde benzin do motoru - GTI
A mínus je teda PIN 14?
Peugeot 205 GTI 88kw
Renault Laguna V6 140kw
Mazda 323 4x4 turbo 103kw
Renault Laguna V6 140kw
Mazda 323 4x4 turbo 103kw
- draken
- Club admin

- Příspěvky: 7972
- Registrován: 12 črc 2009 18:21
- Rok narození: 1991
- Skutečné jméno: Honza
- tel.:: 732440821
- Bydliště: Hr. Králové, Nový Bydžov
Re: Nejde benzin do motoru - GTI
tady je snad všecko co potřebuješ vědět
- Přílohy
-
- Bez názvu.jpg (127.16 KiB) Zobrazeno 4813 x
