motor k peugeot205
motor k peugeot205
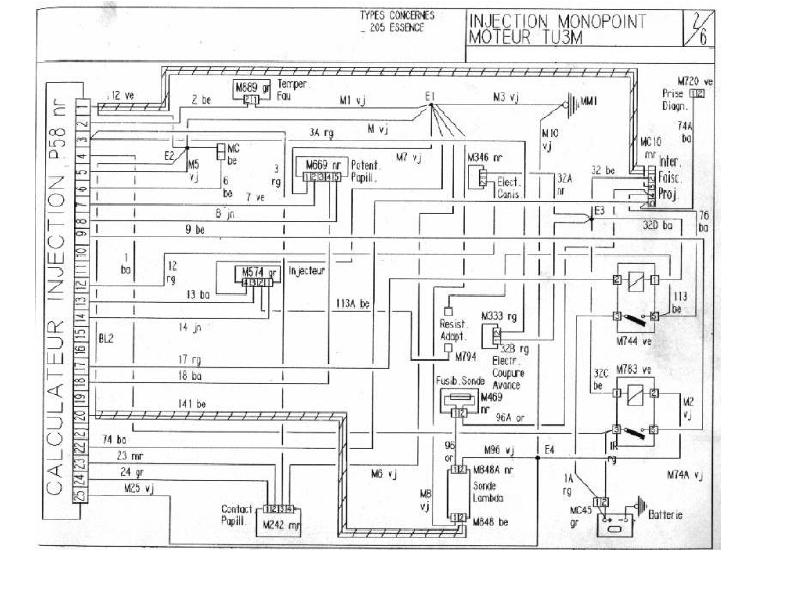
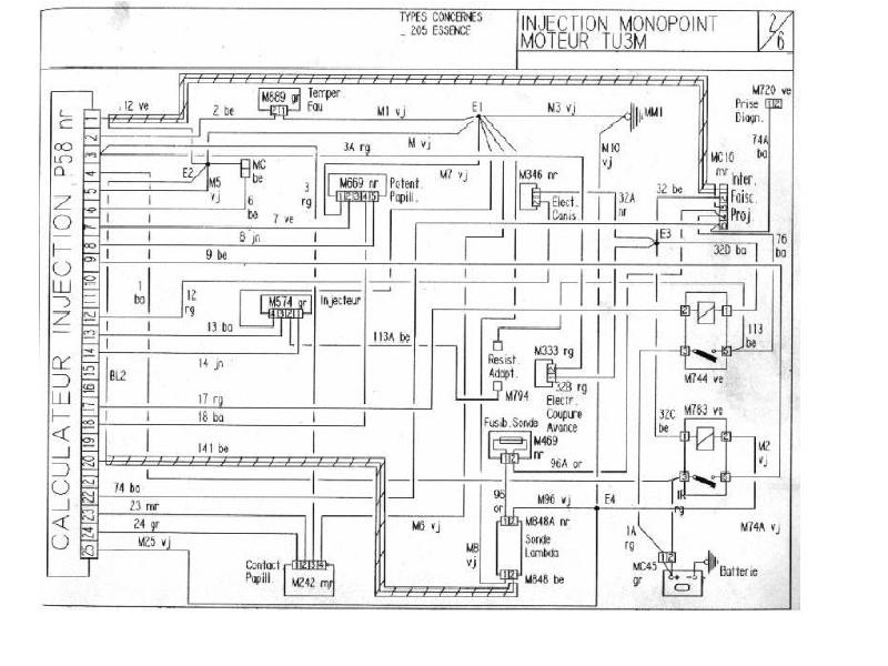
Potrebujem zapojiť elektriku na motor peugeot 205 rv.1991 a 1,1 ccm.Mám kompletnú elektroinštaláciu,ale potrebujem zapojiť iba motor na bugynu.Možno by mi stačila schéma elektriky-motor počítač.
- Hasis
- Stálý inventář 205clubu

- Příspěvky: 4834
- Registrován: 03 zář 2007 18:50
- Bydliště: Sedlnice
- Kontaktovat uživatele:
Re: motor k peugeot205
VTS powa
- vinorak
- odborník

- Příspěvky: 11375
- Registrován: 10 kvě 2007 13:02
- Rok narození: 1986
- Skutečné jméno: Tomas
- tel.:: 0
- Bydliště: Praha
Re: motor k peugeot205
je to sice 1.4 ale to je stejný 

