prosim o pomoc ako zapoit elektriku motora 1,1
-
adam1
prosim o pomoc ako zapoit elektriku motora 1,1
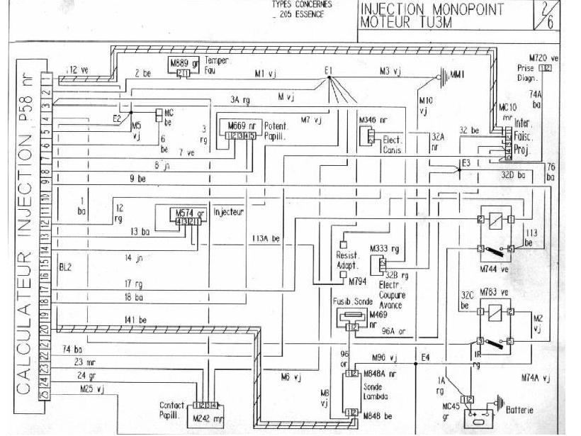
chcem zapoit motor ale bez karoserie tu som vyrobil.Bude,vlasne je to bugyna ale motor je so vstrekovanim vsetko sa da len zapojenie indučky a rozdelovača nie je podla schemy ktoru mam nemožne. Káble su označene aj farebne a ak niekto vie ktorý je +napáci do indučky a ktorý do rozdelovača prosim porad. Viem že ked pustim prud tam kde nemam odpalim tyristory na zapalovaní .tak že to by som nerád.
- Phate
- Stálý inventář 205clubu

- Příspěvky: 1235
- Registrován: 11 dub 2008 11:27
- Rok narození: 1988
- Skutečné jméno: David
- Bydliště: Králův Dvůr u Berouna, momentálně UH
Re: prosim o pomoc ako zapoit elektriku motora 1,1
Kdybys to dal, tam kam máš, tak by ti možná někdo i poradil... 
Re: prosim o pomoc ako zapoit elektriku motora 1,1
a kam to mam dat?
- Klobe
- Stálý inventář 205clubu

- Příspěvky: 2474
- Registrován: 18 srp 2008 16:30
- Rok narození: 1991
- Skutečné jméno: Tomas
- tel.:: 0
- Bydliště: Uherske Hradiste
Re: prosim o pomoc ako zapoit elektriku motora 1,1
do peugeota a ne do buginy
ale taky sem uz premyslel ze bych neco takoveho stvoril ale 1,4 :lol:
Peugeot 405 SRDT r.v. 94 . EX
Mazda 323f 1.5 16v rok 98
Mazda 323f 1.5 16v rok 98
- Phate
- Stálý inventář 205clubu

- Příspěvky: 1235
- Registrován: 11 dub 2008 11:27
- Rok narození: 1988
- Skutečné jméno: David
- Bydliště: Králův Dvůr u Berouna, momentálně UH
Re: prosim o pomoc ako zapoit elektriku motora 1,1
Ne ne, to jsem psal proto, že to dal do fóra pro nováčky a né sem do servisu...kloub píše:do peugeota a ne do buginyale taky sem uz premyslel ze bych neco takoveho stvoril ale 1,4 :lol:




