Ahoj.
Moderátor: rada
Re: Ahoj.
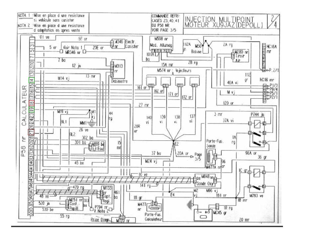
Tak pro jistotu koupenej novej snímač otáček a pořád nic, jednotka nic neukáže ani závadu nevyblikne :/ už nevím co stím. hlavně že jsem zaplatil EKO výpalný před měsícem. Škoda že mám doma elektriku na jednotku s dvěma řady pinů a v tý nepojízdný je 3 řadová jednotka.
Re: Ahoj.
Jojo, taky si říkám, zkoušel jsem to proměřovat a do jednotky vede 2x 12V těžko říct, jestli to stačí no
Tohle auto mi dává, zlatej 16V
Tohle auto mi dává, zlatej 16V
Re: Ahoj.
Draken kam? možná bych to ňák zařídil
Zejtra se ještě podívám podle schéma co jsem dal vinorak a když né, ještě mě napadlo to překopat, vyměnit celej svazek abyhc tam mohl dát tu 2řadovou Ř. jednotku
Re: Ahoj.
Safra to je dálka
zkusím to ňák vymyslet. Musí to do zimy fachat, potřebuju jí odjet abych se mohl vrhnout na G.O to už bude černý GTi hotový 
Re: Ahoj.
Tak pod 18 mám volnej pin :o elektrikář to pět odřekl a už to vypadá že přeházím ten svazek, bude to nejrychlejší. Pač nevím, jestli obě jednotky nejsou K.O
Re: Ahoj.
už jsem scháněl odvoz a zatím marně :/ je fakt že tenhle typ elektriky je lepší. Uvidíme, třeba někoho doženu, Dneska jsem byl rád, že jsem sehnal odvoz černý do lakovny 
Re: Ahoj.
jo? co na něm děláš? Je to pecka 



