Gti nechce chytnout
- vinorak
- odborník

- Příspěvky: 11375
- Registrován: 10 kvě 2007 13:02
- Rok narození: 1986
- Skutečné jméno: Tomas
- tel.:: 0
- Bydliště: Praha
Re: Gti nechce chytnout
že by to mělo imobilizér
to bych neřek. No zkus vytáhnout konektor od cívky a změř jestli na červený drát (nebo oranžový) jde 12V v druhé poloze 
- MSCH205
- Stálý inventář 205clubu

- Příspěvky: 3866
- Registrován: 15 zář 2008 17:43
- Rok narození: 1989
- Skutečné jméno: Roman
- tel.:: 732235260
- Bydliště: Polička
- Kontaktovat uživatele:
Re: Gti nechce chytnout
Ok zítra to zkusím
Peugeot 205 Roland Garros cabrio Originální klasika na léto
Saab 9000 CS Dělník bez šneka
Saab 900 Talladega prostě Sob, zatím serie
Saab 9000 Anniversary/aero Maptun Stage IV.
Saab 9000 CS Dělník bez šneka
Saab 900 Talladega prostě Sob, zatím serie
Saab 9000 Anniversary/aero Maptun Stage IV.
- vinorak
- odborník

- Příspěvky: 11375
- Registrován: 10 kvě 2007 13:02
- Rok narození: 1986
- Skutečné jméno: Tomas
- tel.:: 0
- Bydliště: Praha
Re: Gti nechce chytnout
tak sem to teď vyskoušel a když vyndáš konektor tak to je první pin z prava
teda pokud máš cívku na sání 
- MSCH205
- Stálý inventář 205clubu

- Příspěvky: 3866
- Registrován: 15 zář 2008 17:43
- Rok narození: 1989
- Skutečné jméno: Roman
- tel.:: 732235260
- Bydliště: Polička
- Kontaktovat uživatele:
Re: Gti nechce chytnout
Udělal jsem lepší fotky abys videl co tam vše mám. 
Peugeot 205 Roland Garros cabrio Originální klasika na léto
Saab 9000 CS Dělník bez šneka
Saab 900 Talladega prostě Sob, zatím serie
Saab 9000 Anniversary/aero Maptun Stage IV.
Saab 9000 CS Dělník bez šneka
Saab 900 Talladega prostě Sob, zatím serie
Saab 9000 Anniversary/aero Maptun Stage IV.
- vinorak
- odborník

- Příspěvky: 11375
- Registrován: 10 kvě 2007 13:02
- Rok narození: 1986
- Skutečné jméno: Tomas
- tel.:: 0
- Bydliště: Praha
Re: Gti nechce chytnout
takže ještě starý zapalování. no tak v tom případě je to ten červenej drát 
- MSCH205
- Stálý inventář 205clubu

- Příspěvky: 3866
- Registrován: 15 zář 2008 17:43
- Rok narození: 1989
- Skutečné jméno: Roman
- tel.:: 732235260
- Bydliště: Polička
- Kontaktovat uživatele:
Re: Gti nechce chytnout
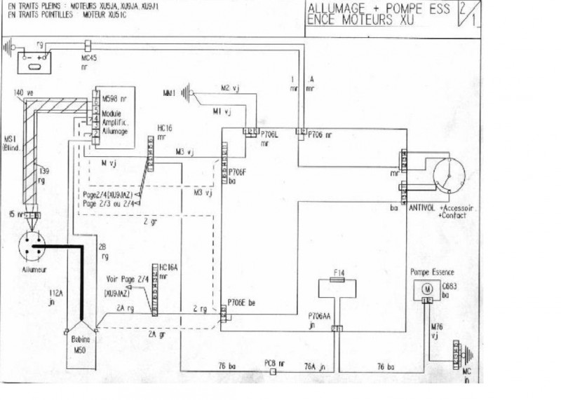
elektrika je pro mě Španělská vensnice a jak jsi n amě vytáhl to schéma tak to je mazec
Normálně mám na tej indučce vytáhnout jeden z tech červenj kabelu a přes zkoušečku zkusit jestli tam jde 12V když dám klíček do druhé polohy?
Normálně mám na tej indučce vytáhnout jeden z tech červenj kabelu a přes zkoušečku zkusit jestli tam jde 12V když dám klíček do druhé polohy?
Peugeot 205 Roland Garros cabrio Originální klasika na léto
Saab 9000 CS Dělník bez šneka
Saab 900 Talladega prostě Sob, zatím serie
Saab 9000 Anniversary/aero Maptun Stage IV.
Saab 9000 CS Dělník bez šneka
Saab 900 Talladega prostě Sob, zatím serie
Saab 9000 Anniversary/aero Maptun Stage IV.
- Milhaus
- Club admin

- Příspěvky: 10058
- Registrován: 19 bře 2007 09:55
- Rok narození: 1984
- Skutečné jméno: Milan
- Bydliště: Býškovice
- Kontaktovat uživatele:
Re: Gti nechce chytnout
________
Peugeot 205 | GT | | v rytmu 90. let |
Fabia 1,9 | SDI |
Peugeot 205 | GT | | v rytmu 90. let |
Fabia 1,9 | SDI |
- vinorak
- odborník

- Příspěvky: 11375
- Registrován: 10 kvě 2007 13:02
- Rok narození: 1986
- Skutečné jméno: Tomas
- tel.:: 0
- Bydliště: Praha
Re: Gti nechce chytnout
jo tam má bejt 12V
jinak to právě nemám
jinak to právě nemám
- manko
- Stálý inventář 205clubu

- Příspěvky: 4313
- Registrován: 22 úno 2008 22:57
- Rok narození: 1990
- Skutečné jméno: Martin
- Bydliště: Senné (Okres VK)
- Kontaktovat uživatele:
Re: Gti nechce chytnout
idem sa kuknuť do mojeho čo a ako je tam pozapajane
Peugeot 406 2,0 HDi 80kw 380 000 km 21.03.2001 4,9L / 100km :)
Peugeot 406 2,0 HDi 66kw 195 000 km 8.11.1999 5,3L / 100km
Peugeot 405 1.8 248 00 km 74kw 1995 Sorento Green + krémový interiér :)
čo bolo :
Peugeot 605 3.0 v6 208 000 Km 125 Kw 1992 Modrá
Peugeot 205 1.6 GTi 156 000 km 83kw 2.4.1993 Sorento Green Najkrajšie jazdy môjho života
Volkswagen Golf 3 1.4 CL Rozobraté na ND
Peugeot 205 1.9 GTi 88Kw Predané . Rozobraté na ND
Peugeot 205 1.1 44kw 143 000 Km Rv 1990 Takmer Rallye ....Predané...
Peugeot 205 1.9 GTi94Kw 1990 170 865 KM Teraz ho trápi Dypid
Peugeot 205 1.6 GTi 1986 163 000 Km :: R.I.P ::
Peugeot 405 MI16 Le Mans 210 000 Km 1989 Biela
Peugeot 405 1.6 (XU52C) 1992 101 000 Km Bez TP švajčiar... Jediný karburátor čo som mal
Peugeot 406 2,0 HDi 66kw 195 000 km 8.11.1999 5,3L / 100km
Peugeot 405 1.8 248 00 km 74kw 1995 Sorento Green + krémový interiér :)

čo bolo :
Peugeot 605 3.0 v6 208 000 Km 125 Kw 1992 Modrá
Peugeot 205 1.6 GTi 156 000 km 83kw 2.4.1993 Sorento Green Najkrajšie jazdy môjho života
Volkswagen Golf 3 1.4 CL Rozobraté na ND
Peugeot 205 1.9 GTi 88Kw Predané . Rozobraté na ND
Peugeot 205 1.1 44kw 143 000 Km Rv 1990 Takmer Rallye ....Predané...
Peugeot 205 1.9 GTi94Kw 1990 170 865 KM Teraz ho trápi Dypid
Peugeot 205 1.6 GTi 1986 163 000 Km :: R.I.P ::
Peugeot 405 MI16 Le Mans 210 000 Km 1989 Biela
Peugeot 405 1.6 (XU52C) 1992 101 000 Km Bez TP švajčiar... Jediný karburátor čo som mal
- MSCH205
- Stálý inventář 205clubu

- Příspěvky: 3866
- Registrován: 15 zář 2008 17:43
- Rok narození: 1989
- Skutečné jméno: Roman
- tel.:: 732235260
- Bydliště: Polička
- Kontaktovat uživatele:
Re: Gti nechce chytnout
Tak jsem z toho jelen
Dneska jsem to měřil a na ty cívce bylo 12V a normálně jsem to našlápl na poprvý
Ale nechápu proč to před tím nechtělo chytnout
jestli ten kabel mobl být špatně zasunutej fakt nevím.
Ale ono to chytlo takhle jsem nebyl s tím Gtičkem ješte rád

Dneska jsem to měřil a na ty cívce bylo 12V a normálně jsem to našlápl na poprvý
Ale nechápu proč to před tím nechtělo chytnout
Ale ono to chytlo takhle jsem nebyl s tím Gtičkem ješte rád
Peugeot 205 Roland Garros cabrio Originální klasika na léto
Saab 9000 CS Dělník bez šneka
Saab 900 Talladega prostě Sob, zatím serie
Saab 9000 Anniversary/aero Maptun Stage IV.
Saab 9000 CS Dělník bez šneka
Saab 900 Talladega prostě Sob, zatím serie
Saab 9000 Anniversary/aero Maptun Stage IV.
- manko
- Stálý inventář 205clubu

- Příspěvky: 4313
- Registrován: 22 úno 2008 22:57
- Rok narození: 1990
- Skutečné jméno: Martin
- Bydliště: Senné (Okres VK)
- Kontaktovat uživatele:
Re: Gti nechce chytnout
Peugeot 406 2,0 HDi 80kw 380 000 km 21.03.2001 4,9L / 100km :)
Peugeot 406 2,0 HDi 66kw 195 000 km 8.11.1999 5,3L / 100km
Peugeot 405 1.8 248 00 km 74kw 1995 Sorento Green + krémový interiér :)
čo bolo :
Peugeot 605 3.0 v6 208 000 Km 125 Kw 1992 Modrá
Peugeot 205 1.6 GTi 156 000 km 83kw 2.4.1993 Sorento Green Najkrajšie jazdy môjho života
Volkswagen Golf 3 1.4 CL Rozobraté na ND
Peugeot 205 1.9 GTi 88Kw Predané . Rozobraté na ND
Peugeot 205 1.1 44kw 143 000 Km Rv 1990 Takmer Rallye ....Predané...
Peugeot 205 1.9 GTi94Kw 1990 170 865 KM Teraz ho trápi Dypid
Peugeot 205 1.6 GTi 1986 163 000 Km :: R.I.P ::
Peugeot 405 MI16 Le Mans 210 000 Km 1989 Biela
Peugeot 405 1.6 (XU52C) 1992 101 000 Km Bez TP švajčiar... Jediný karburátor čo som mal
Peugeot 406 2,0 HDi 66kw 195 000 km 8.11.1999 5,3L / 100km
Peugeot 405 1.8 248 00 km 74kw 1995 Sorento Green + krémový interiér :)

čo bolo :
Peugeot 605 3.0 v6 208 000 Km 125 Kw 1992 Modrá
Peugeot 205 1.6 GTi 156 000 km 83kw 2.4.1993 Sorento Green Najkrajšie jazdy môjho života
Volkswagen Golf 3 1.4 CL Rozobraté na ND
Peugeot 205 1.9 GTi 88Kw Predané . Rozobraté na ND
Peugeot 205 1.1 44kw 143 000 Km Rv 1990 Takmer Rallye ....Predané...
Peugeot 205 1.9 GTi94Kw 1990 170 865 KM Teraz ho trápi Dypid
Peugeot 205 1.6 GTi 1986 163 000 Km :: R.I.P ::
Peugeot 405 MI16 Le Mans 210 000 Km 1989 Biela
Peugeot 405 1.6 (XU52C) 1992 101 000 Km Bez TP švajčiar... Jediný karburátor čo som mal
