nesvieti kontrolka zhavenia....
- yvi
- Aktivní uživatel

- Příspěvky: 274
- Registrován: 19 zář 2009 18:33
- Rok narození: 1988
- Skutečné jméno: Lubomir Kralik
- tel.:: 0
- Bydliště: Zbehy
nesvieti kontrolka zhavenia....
zdravim hosi mam taky problem... auto mi zhavi ale nesvieti mi kontrolka zhavenia... vsetko mi normalne frcalo az zrazu zacala preblibkovat kontrolka pri zhaveni a pri dalsom zhaveni uz nesvietila... auto urcite zhavi lebo mi ide prud do zhavicov a po chvile mi cukne relatko a prud vypne... vdaka tomu aspon viem ze mi zhavi a ze prestane zhavit... ale ta kontrolka ma stve ze nesvieti...tak som dnes skusil kuknut na budiki a ziarovka je dobra a nemyslim si ze bude nieco zle v tom okoli... skor si myslim ze dakde v motorovej casti... dakujem za rady...
PEUGEOT 205 XSDT intercoler
- WoMec
- Stálý inventář 205clubu

- Příspěvky: 6592
- Registrován: 05 led 2008 14:30
- Rok narození: 1987
- Skutečné jméno: Honza
- tel.:: 775037752
- Bydliště: Vyškov
Re: nesvieti kontrolka zhavenia....
v motoru za airboxem a pod hl. brzdovým valcem je taková krabička (pravděpodobně modré barvy) ... to je ovládací relé pro žhaviče. zespod jsou připojeny silové kontakty na zhaviče (očka pod šroubama) a ovladaci kontakty ( v 5-ti pinovém konektoru). v tom konektoru je mimojiné i vystup na kontrolku v budíkách takže zavada bude na 90% tam .. doporučuju odpojit celé ovl. relé (modrou krabičku) očistit všechny kontakty naimpregnovat kontaktním sprejem a zase zapojit. Taky mi to dělalo a chyba byla prave tady ...
- yvi
- Aktivní uživatel

- Příspěvky: 274
- Registrován: 19 zář 2009 18:33
- Rok narození: 1988
- Skutečné jméno: Lubomir Kralik
- tel.:: 0
- Bydliště: Zbehy
Re: nesvieti kontrolka zhavenia....
diki wome myslel som si ze ty by si to mohol vedet... zajtra sa pustim do toho....
PEUGEOT 205 XSDT intercoler
- yvi
- Aktivní uživatel

- Příspěvky: 274
- Registrován: 19 zář 2009 18:33
- Rok narození: 1988
- Skutečné jméno: Lubomir Kralik
- tel.:: 0
- Bydliště: Zbehy
Re: nesvieti kontrolka zhavenia....
no tak dnes som zhodil tu modru krabicku ...uplne vycistil a osmirgloval kontakti ...bola ako nova a napojil naspet a kontrolka stale nesvieti... co dalej??
PEUGEOT 205 XSDT intercoler
- draken
- Club admin

- Příspěvky: 7972
- Registrován: 12 črc 2009 18:21
- Rok narození: 1991
- Skutečné jméno: Honza
- tel.:: 732440821
- Bydliště: Hr. Králové, Nový Bydžov
Re: nesvieti kontrolka zhavenia....
tak mrkni na ty 4 kabely co dou z toho relé, jestli není nějakej třeba uklepanej nebo jestli není uhnilej u konektoru
- yvi
- Aktivní uživatel

- Příspěvky: 274
- Registrován: 19 zář 2009 18:33
- Rok narození: 1988
- Skutečné jméno: Lubomir Kralik
- tel.:: 0
- Bydliště: Zbehy
Re: nesvieti kontrolka zhavenia....
na ktori pin ide vlastne co?? nema niekto schemu na to rele ??? kde co ide a tak?? aby som vyskusal ze ci to robi to co ma a tak.... lebo viem ze rele funguje lebo spina a rozopina...to cvaknutie je pocut az do auta ... len ta kontrolka nesvieti vaaa....
PEUGEOT 205 XSDT intercoler
- WoMec
- Stálý inventář 205clubu

- Příspěvky: 6592
- Registrován: 05 led 2008 14:30
- Rok narození: 1987
- Skutečné jméno: Honza
- tel.:: 775037752
- Bydliště: Vyškov
Re: nesvieti kontrolka zhavenia....
a není prasklá žárovka v budíkách ???
- yvi
- Aktivní uživatel

- Příspěvky: 274
- Registrován: 19 zář 2009 18:33
- Rok narození: 1988
- Skutečné jméno: Lubomir Kralik
- tel.:: 0
- Bydliště: Zbehy
Re: nesvieti kontrolka zhavenia....
nie.. budiky som mal rozobrane a zriarovku som daval druhu z kontrolky co mi vysvecovala chybu ... musel som ju neako zrusit
PEUGEOT 205 XSDT intercoler
- draken
- Club admin

- Příspěvky: 7972
- Registrován: 12 črc 2009 18:21
- Rok narození: 1991
- Skutečné jméno: Honza
- tel.:: 732440821
- Bydliště: Hr. Králové, Nový Bydžov
Re: nesvieti kontrolka zhavenia....
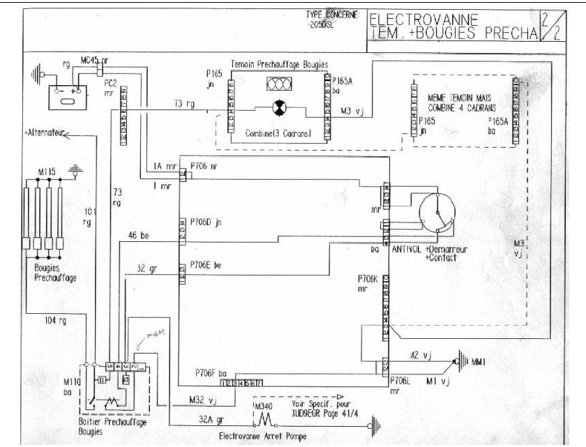
tady je schema:
kontakty na relé žhavení:
1 - nezapojeno
2 - kostra
3 - klíč +
4 - klíč + (druhá poloha a stopventil)
5 - kontrolka žhavení
1 - nezapojeno
2 - kostra
3 - klíč +
4 - klíč + (druhá poloha a stopventil)
5 - kontrolka žhavení
- yvi
- Aktivní uživatel

- Příspěvky: 274
- Registrován: 19 zář 2009 18:33
- Rok narození: 1988
- Skutečné jméno: Lubomir Kralik
- tel.:: 0
- Bydliště: Zbehy
Re: nesvieti kontrolka zhavenia....
dikes moc hadam sa z toho vysomarim ... ak bude moznost vyskusam tu 5- kontrolku ci mi z take ide prud ....
PEUGEOT 205 XSDT intercoler
- sedlibedli
- 205club je můj domov

- Příspěvky: 810
- Registrován: 22 bře 2010 21:57
- Rok narození: 1990
- Skutečné jméno: Mara
- tel.:: 607473933
- Bydliště: Salavice 37 Jihlava
- Kontaktovat uživatele:
Re: nesvieti kontrolka zhavenia....
mati ma stejny problem ma 1.8 D . kontrolka obcas svitila ale jen tedka nedavno rano kdyz ji to nechtelo nastartovat musel sem ji rostahovat se svoji 1.4 GT a chytlo to asi az po 500metrech . vecer sem vyndal zhavici svicky a byly tri kaput . vymnenil sem je a uz to chyta na prvi otoceni. ale ta kontrolka zase stavkuje . ja si myslim ze to bude v ty skrince zhaveni asi bude spatne rele. 100% kbyby jste nekdo prisel na jinou zavadu. tak pisnete !!
Peugeot 205 1.4 GT -) generálka, momentálně depozit
Peugeot 205 1.8 D nová kastle.
Audi A4 1.9TDI 2007 novej milaček ale lasky mam pro oba dost !!
Peugeot 205 1.8 D nová kastle.
Audi A4 1.9TDI 2007 novej milaček ale lasky mam pro oba dost !!
- yvi
- Aktivní uživatel

- Příspěvky: 274
- Registrován: 19 zář 2009 18:33
- Rok narození: 1988
- Skutečné jméno: Lubomir Kralik
- tel.:: 0
- Bydliště: Zbehy
Re: nesvieti kontrolka zhavenia....
jj presne tak aj ja som si to myslel ze to bude v tom rele zhaveni nieco ... ked zistim zavadu hned pisem ...
PEUGEOT 205 XSDT intercoler
- WoMec
- Stálý inventář 205clubu

- Příspěvky: 6592
- Registrován: 05 led 2008 14:30
- Rok narození: 1987
- Skutečné jméno: Honza
- tel.:: 775037752
- Bydliště: Vyškov
Re: nesvieti kontrolka zhavenia....
spíš vyčisti kontakty ... nebo zkontroluj žarovku
- yvi
- Aktivní uživatel

- Příspěvky: 274
- Registrován: 19 zář 2009 18:33
- Rok narození: 1988
- Skutečné jméno: Lubomir Kralik
- tel.:: 0
- Bydliště: Zbehy
Re: nesvieti kontrolka zhavenia....
keby si si to precital zistil by si ze obe veci som uz davno urobil a nic...WoMec píše:spíš vyčisti kontakty ... nebo zkontroluj žarovku
PEUGEOT 205 XSDT intercoler
- WoMec
- Stálý inventář 205clubu

- Příspěvky: 6592
- Registrován: 05 led 2008 14:30
- Rok narození: 1987
- Skutečné jméno: Honza
- tel.:: 775037752
- Bydliště: Vyškov
Re: nesvieti kontrolka zhavenia....
ajo
:) nejak jsem přehlidl ze už jsem ti vlastně odpovidal ... tak to pardon 
