Zadní stěrač

Vše co se týka problémů a zapojení elektriky, el. obvodů, vnitřní el. výbavy apod.
Odpovědět
Figo
Uživatel
Uživatel
Příspěvky: 144
Registrován: 18 říj 2010 15:28
Rok narození: 1992
Skutečné jméno: Jirka
tel.:: 604119275
Bydliště: Třebíč

Zadní stěrač

Příspěvek od Figo »

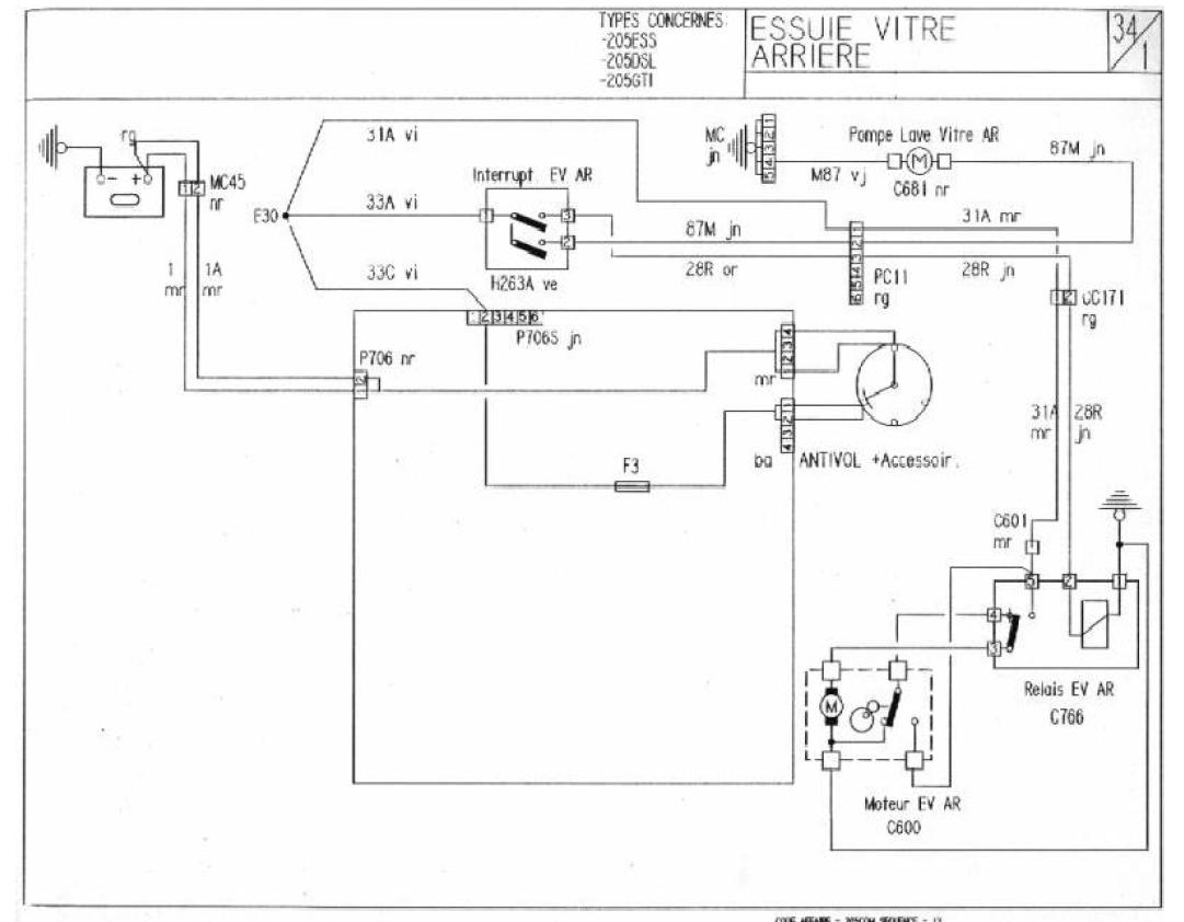
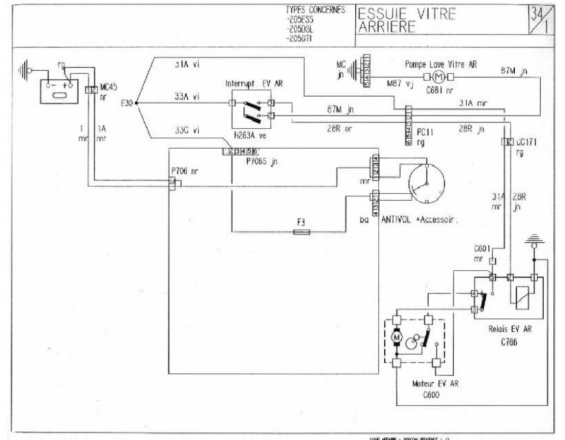
Ahoj potřeboval bych pomoct.nevíte jak je zapojenej motorek zadního stěrače :myslim:
Nebo jestli máte někde schéma na páté dveře byl bych rád
díky :Merci:
Uživatelský avatar
vinorak
odborník
odborník
Příspěvky: 11375
Registrován: 10 kvě 2007 13:02
Rok narození: 1986
Skutečné jméno: Tomas
tel.:: 0
Bydliště: Praha

Re: Zadní stěrač

Příspěvek od vinorak »

:up:
Přílohy
zadni sterac a ostrik.JPG
Peugeot 205 1.9 Gti Griffe Obrázek

Citroen c2 1.4 hdi
Odpovědět