Díky za rady .... a nenašel by se nějaký ochotný elektrikář,který by mi pomohl s elektrikou?
Nejde proud do ventilu na čerpadle-nafta
- Venkovak
- Stálý inventář 205clubu

- Příspěvky: 1664
- Registrován: 10 čer 2009 20:19
- Rok narození: 1989
- Skutečné jméno: Kamil
- tel.:: 603302746
- Bydliště: Plánice-Plzeňský kraj
- Kontaktovat uživatele:
Nejde proud do ventilu na čerpadle-nafta
Zdary hoši,přestala jít šťáva do čerpadla a je mi záhadno proč.Včera to auto ještě běželo,pak jsem ho chcípnul,zase chtěl nastartovat,ale už nic.Teď jen svítí kontrolka vody v naftě,takže se chci zeptat,zda to má stím souvislost.Vyměnili jsme pro jistotu čidlo,přestalo to svítit,ale proud tam pořád nešel....
Díky za rady .... a nenašel by se nějaký ochotný elektrikář,který by mi pomohl s elektrikou?
Díky za rady .... a nenašel by se nějaký ochotný elektrikář,který by mi pomohl s elektrikou?
Náhradní díly na většinu vozidel,i originál.
Peugeot 405 1.9TD-momentální přibližovadlo.
http://forum.205gti.org/viewtopic.php?f=10&t=6999..
Peugeot 405 1.9TD-momentální přibližovadlo.
http://forum.205gti.org/viewtopic.php?f=10&t=6999..
- draken
- Club admin

- Příspěvky: 7972
- Registrován: 12 črc 2009 18:21
- Rok narození: 1991
- Skutečné jméno: Honza
- tel.:: 732440821
- Bydliště: Hr. Králové, Nový Bydžov
Re: Nejde proud do ventilu na čerpadle-nafta
jdi po pojistkách, ale tohle vypadá na upadlej kabel někde. koukni na konektor u relé žhavení. tam odtať by měl víst, popř zkus změřit jestli v tom konektoru u žhavení je klíčový + z druhý polohy klíčku. a pokud jo, tak si odtam natáhni kabel ke stopventilu a bude to chodit
- Venkovak
- Stálý inventář 205clubu

- Příspěvky: 1664
- Registrován: 10 čer 2009 20:19
- Rok narození: 1989
- Skutečné jméno: Kamil
- tel.:: 603302746
- Bydliště: Plánice-Plzeňský kraj
- Kontaktovat uživatele:
Re: Nejde proud do ventilu na čerpadle-nafta
Žhavení je taky další problém,to vůbec nefunguje,jen ve vteřině problikne kontrolka.
A ten kabel od ventilu vede tedy do konektoru na rele žhavení?
A ten kabel od ventilu vede tedy do konektoru na rele žhavení?
Náhradní díly na většinu vozidel,i originál.
Peugeot 405 1.9TD-momentální přibližovadlo.
http://forum.205gti.org/viewtopic.php?f=10&t=6999..
Peugeot 405 1.9TD-momentální přibližovadlo.
http://forum.205gti.org/viewtopic.php?f=10&t=6999..
- draken
- Club admin

- Příspěvky: 7972
- Registrován: 12 črc 2009 18:21
- Rok narození: 1991
- Skutečné jméno: Honza
- tel.:: 732440821
- Bydliště: Hr. Králové, Nový Bydžov
Re: Nejde proud do ventilu na čerpadle-nafta
jo tak to vypadá na spínací skříňku - nesepne druhou polohu.
jinak ten kabel co vede klíčový plus pro žhavení je spojenej s kabelem na stopventil někde u pojistkovky. prostě oba dva sou klíčový + z druhý polohy klíčku
- Venkovak
- Stálý inventář 205clubu

- Příspěvky: 1664
- Registrován: 10 čer 2009 20:19
- Rok narození: 1989
- Skutečné jméno: Kamil
- tel.:: 603302746
- Bydliště: Plánice-Plzeňský kraj
- Kontaktovat uživatele:
Re: Nejde proud do ventilu na čerpadle-nafta
Nezdá se mi,že by se to takhle najednou vysralo,ale je to možný,když to říkáš
mam ještě jednu spínačku,tak jí zkusím přehodit.Ale zase když to startuje,tak by to mělo být dobrý ne?
Jinak mam ještě jeden volnej zelenej kabel,s osmičkou očkem a ten když jsme přiložily na kostru,tak v relátku na žhavení víc cvakalo
ale nevím zda to mělo na to vliv.Říkam,potřeboval bych nějakýho dríťáka co by mi pomohl udělat novější elektriku 
Jinak mam ještě jeden volnej zelenej kabel,s osmičkou očkem a ten když jsme přiložily na kostru,tak v relátku na žhavení víc cvakalo
Náhradní díly na většinu vozidel,i originál.
Peugeot 405 1.9TD-momentální přibližovadlo.
http://forum.205gti.org/viewtopic.php?f=10&t=6999..
Peugeot 405 1.9TD-momentální přibližovadlo.
http://forum.205gti.org/viewtopic.php?f=10&t=6999..
- draken
- Club admin

- Příspěvky: 7972
- Registrován: 12 črc 2009 18:21
- Rok narození: 1991
- Skutečné jméno: Honza
- tel.:: 732440821
- Bydliště: Hr. Králové, Nový Bydžov
Re: Nejde proud do ventilu na čerpadle-nafta
když to dostaneš do HK, tak ti ji udělám
a můžeš sebou vzit aj ten motor 
- draken
- Club admin

- Příspěvky: 7972
- Registrován: 12 črc 2009 18:21
- Rok narození: 1991
- Skutečné jméno: Honza
- tel.:: 732440821
- Bydliště: Hr. Králové, Nový Bydžov
Re: Nejde proud do ventilu na čerpadle-nafta
Zkus přehodit tu spínačku a uvidíš a tu kostru skus nechat připojenou na kastli co to bude dělat. jinak to startování je až 3. poloha, ta může fungovat
- Venkovak
- Stálý inventář 205clubu

- Příspěvky: 1664
- Registrován: 10 čer 2009 20:19
- Rok narození: 1989
- Skutečné jméno: Kamil
- tel.:: 603302746
- Bydliště: Plánice-Plzeňský kraj
- Kontaktovat uživatele:
Re: Nejde proud do ventilu na čerpadle-nafta
K tobě bych to vzal rád,ale HK trochu z ruky
ale na celej víkend bych třeba i přijel.
Takže ještě zkusím tu spínačku.Jinak pak jsem ztracen a dam to asi na přepínač ...
Takže ještě zkusím tu spínačku.Jinak pak jsem ztracen a dam to asi na přepínač ...
Náhradní díly na většinu vozidel,i originál.
Peugeot 405 1.9TD-momentální přibližovadlo.
http://forum.205gti.org/viewtopic.php?f=10&t=6999..
Peugeot 405 1.9TD-momentální přibližovadlo.
http://forum.205gti.org/viewtopic.php?f=10&t=6999..
- draken
- Club admin

- Příspěvky: 7972
- Registrován: 12 črc 2009 18:21
- Rok narození: 1991
- Skutečné jméno: Honza
- tel.:: 732440821
- Bydliště: Hr. Králové, Nový Bydžov
Re: Nejde proud do ventilu na čerpadle-nafta
můžem se domluvit a za víkend tu elektriku do kupy dáme
- WoMec
- Stálý inventář 205clubu

- Příspěvky: 6592
- Registrován: 05 led 2008 14:30
- Rok narození: 1987
- Skutečné jméno: Honza
- tel.:: 775037752
- Bydliště: Vyškov
Re: Nejde proud do ventilu na čerpadle-nafta
- Venkovak
- Stálý inventář 205clubu

- Příspěvky: 1664
- Registrován: 10 čer 2009 20:19
- Rok narození: 1989
- Skutečné jméno: Kamil
- tel.:: 603302746
- Bydliště: Plánice-Plzeňský kraj
- Kontaktovat uživatele:
Re: Nejde proud do ventilu na čerpadle-nafta
Jo mam tu dvě ty černý čidla,ale i ty ostatní.Jen na to jedno pořád svítí ta kontrolka a to druhé ne,takže nevím zda není v kopru
ale samozřejmě ti ho mohu zaslat,ještě v týdnu 
Náhradní díly na většinu vozidel,i originál.
Peugeot 405 1.9TD-momentální přibližovadlo.
http://forum.205gti.org/viewtopic.php?f=10&t=6999..
Peugeot 405 1.9TD-momentální přibližovadlo.
http://forum.205gti.org/viewtopic.php?f=10&t=6999..
- Venkovak
- Stálý inventář 205clubu

- Příspěvky: 1664
- Registrován: 10 čer 2009 20:19
- Rok narození: 1989
- Skutečné jméno: Kamil
- tel.:: 603302746
- Bydliště: Plánice-Plzeňský kraj
- Kontaktovat uživatele:
Re: Nejde proud do ventilu na čerpadle-nafta
Takže jsem na tom doteď trávil čas a podařilo se to rozchodit
už jde proud do ventilu,ale žhavit to pořád nežhaví.Neměl by jsi nebo někdo jiný schéma toho žhavení?
Zrada byla zde(viz. obrázek) . Měl jsem za to že je to čidlo airbagu,ale ono po odpojení do ventilu nejde proud.Asi to bude nějaké náklonové čidlo při nehodě,že to vypne motor a nebo nějaký tajný spínač,co já vim
ale po naklánění se nic nedělo.Takže ještě vyřešit žhavení ..... 
Zrada byla zde(viz. obrázek) . Měl jsem za to že je to čidlo airbagu,ale ono po odpojení do ventilu nejde proud.Asi to bude nějaké náklonové čidlo při nehodě,že to vypne motor a nebo nějaký tajný spínač,co já vim
Náhradní díly na většinu vozidel,i originál.
Peugeot 405 1.9TD-momentální přibližovadlo.
http://forum.205gti.org/viewtopic.php?f=10&t=6999..
Peugeot 405 1.9TD-momentální přibližovadlo.
http://forum.205gti.org/viewtopic.php?f=10&t=6999..
- draken
- Club admin

- Příspěvky: 7972
- Registrován: 12 črc 2009 18:21
- Rok narození: 1991
- Skutečné jméno: Honza
- tel.:: 732440821
- Bydliště: Hr. Králové, Nový Bydžov
Re: Nejde proud do ventilu na čerpadle-nafta
to žhavení bude ta kostra co tam máš navíc ne?
- draken
- Club admin

- Příspěvky: 7972
- Registrován: 12 črc 2009 18:21
- Rok narození: 1991
- Skutečné jméno: Honza
- tel.:: 732440821
- Bydliště: Hr. Králové, Nový Bydžov
Re: Nejde proud do ventilu na čerpadle-nafta
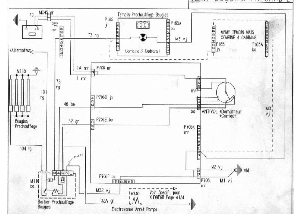
jinak celý schema žhavení je zde:
- Venkovak
- Stálý inventář 205clubu

- Příspěvky: 1664
- Registrován: 10 čer 2009 20:19
- Rok narození: 1989
- Skutečné jméno: Kamil
- tel.:: 603302746
- Bydliště: Plánice-Plzeňský kraj
- Kontaktovat uživatele:
Re: Nejde proud do ventilu na čerpadle-nafta
...
Náhradní díly na většinu vozidel,i originál.
Peugeot 405 1.9TD-momentální přibližovadlo.
http://forum.205gti.org/viewtopic.php?f=10&t=6999..
Peugeot 405 1.9TD-momentální přibližovadlo.
http://forum.205gti.org/viewtopic.php?f=10&t=6999..
