P 309 1.1
Moderátor: rada
Re: P 309 1.1
Díky kluci, takže první malá ochutnávka projektu zahlazená maska :-)
narozdíl od většiny, kteří to někdy dělaly já jsem počítal i s tou přepážkou za mřížkama takže teď je celá maska pravidelná a mezery mezi příčkama jsou téměř na milimetr stejný. Jinak maska je víceméně hotová, teď už se jenom ladí detaily aby to nevypadalo po laku blbě. Je to práce ještě na několik dní, ale výsledek by mohl stát za to.
narozdíl od většiny, kteří to někdy dělaly já jsem počítal i s tou přepážkou za mřížkama takže teď je celá maska pravidelná a mezery mezi příčkama jsou téměř na milimetr stejný. Jinak maska je víceméně hotová, teď už se jenom ladí detaily aby to nevypadalo po laku blbě. Je to práce ještě na několik dní, ale výsledek by mohl stát za to.
- Dlavka
- 205club je můj domov

- Příspěvky: 994
- Registrován: 24 bře 2011 20:46
- Rok narození: 1993
- Skutečné jméno: David
- Bydliště: Zašová
- Kontaktovat uživatele:
Re: P 309 1.1
Vypada to dobre no :) a kdyz to ted budes davat do laku tak to budes cele brousit a lakovat? Nebo jen to misto? Ja taky ted resim jak to udelat... potrebuju striknout plnicem a pak striknout metlou a nevim jestli mam cele obrousit jako ten puvodni lak nebo ne..
Re: P 309 1.1
Auto mám bílé takže budu jí lakovat celou. Ten plnič je tam jenom proto aby mi vylezly nedodělky a byly lépe vidět. Pak to celý obrousím vezmu základem na plasty pak plnič, pod vodou přebrousit a pak buď znova základ a lak a nebo jenom lak. Lak si nechám namíchat takže uvidíme jestli to trefí pokud ne, tak tam nechám tu origo se znakem.Dlavka píše:Vypada to dobre no :) a kdyz to ted budes davat do laku tak to budes cele brousit a lakovat? Nebo jen to misto? Ja taky ted resim jak to udelat... potrebuju striknout plnicem a pak striknout metlou a nevim jestli mam cele obrousit jako ten puvodni lak nebo ne..
Re: P 309 1.1
Otázka je jasná, se znakem nebo bez?
- Stephen
- Moderátor

- Příspěvky: 4935
- Registrován: 29 bře 2009 09:22
- Rok narození: 1987
- Skutečné jméno: Stepan
- tel.:: 0
- Bydliště: Praha
- Kontaktovat uživatele:
Re: P 309 1.1
bez 
Peugeot 309 GTi16 118kw
Peugeot 205 GTi Miami swap 2.0 16v
Peugeot 605 3.0 Gutmann Royal Look
Peugeot 406 2.2 16v
Citroen ZX 1.4i
Peugeot 205 GTi Miami swap 2.0 16v
Peugeot 605 3.0 Gutmann Royal Look
Peugeot 406 2.2 16v
Citroen ZX 1.4i
Re: P 309 1.1
Taky se přikláním k variantě bez, ale ještě je na ní dost práce tak jsem jí dneska jenom pro představu stříknul obyč bílou a dal na auto abych viděl jestli má smysl pokračovat. Z metru už je dokonalá, ale když se člověk podívá zblízka nebo z určitého úhlu na sluníčku, tak jsou tam ještě vidět nedostatky.
- riderRLM
- 205 its my life

- Příspěvky: 617
- Registrován: 16 úno 2009 19:13
- Rok narození: 1990
- Skutečné jméno: Vlado
- tel.:: 918363947
- Bydliště: Lipt.Mikuláš(my birth place) , Bratislava(my today life)
- Kontaktovat uživatele:
Re: P 309 1.1
takisto si myslim,ze bez


Peugeot 307 1.6 HDi' 05
Peugeot 309 2.0 GTi Turbo' 90
Peugeot 309 1.9 SRD' 89/90
Suzuki GSX-R 1000 K3 '03
------------------------------
Peugeot 607 2.2 16v' 01 -predaná
Peugeot 309 1.9 GRD' 93, zlatúšik - prvá láska,predaná
Peugeot 405 2.0 Mi16' 93 - skončila na ND.. :-/
Re: P 309 1.1
Takže předsrazová příprava hotová, všechno podotahovaný, zkontrolovaný. V chladiči konečeně nemrzka a zadní náprava promazaná přes maznice. Teď už jenom dotankovat a můžu vyrazit.
Re: P 309 1.1
Takže sraz se vydařil, 309 vyšlapovala bez problémů a nejvíce jí vyhovovala dálnice (kromě D1) za víkend najeto cca 1300 km, ale mám všechno, co jsem potřeboval. Tím děkuji pánům misko_GTI a riderRLM za jejich ochotu a bezproblémovou komunikaci. Teď začne zase éra příprav na rozborky nějaký ty úpravy a čas ukáže jak to půjde. Do zimy mám cíl stihnout ty brzdy + zadní nápravu a interiér. Cíl Nr.1 na příští rok je klimatizace takže snad příští léto nebude nutný mít otevřený vše co jde :-) Nějaký fotky dílů dám až je vyložím z auta.
Re: P 309 1.1
Takže přidávám nějaký ty fotky novejch dílů. Přivezl jsem si komplet potrubí v mědi + válec ze 406. Obě nápravy, na zadní tuhostně stavitelné KONI tlumiče. Černou stropnici no a taky klimatizaci :-)
Re: P 309 1.1
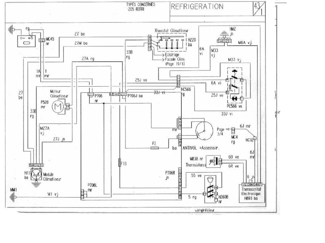
A byla chvíle času, tak jsem tu jednotku rozebral, abych se vůbec podíval jak to celý funguje. Na výparníku je vidět, že to asi nikdo pěkně dlouho neměl rozebraný :-) Jinak pohledem vypadají všechny díly dobře, nikde nejsou díry, kompresor se točí. Místama rez, ale tak s tím si lehce poradíme. Jinak kdyby měl někdo jakýkoli materiál o té klimě tak za něj budu vděčnej. Případně pokud někdo má přístup do placený části Serviceboxu, tak ať se mi ozve.
- draken
- Club admin

- Příspěvky: 7972
- Registrován: 12 črc 2009 18:21
- Rok narození: 1991
- Skutečné jméno: Honza
- tel.:: 732440821
- Bydliště: Hr. Králové, Nový Bydžov
Re: P 309 1.1
co potřebuješ v placený části?
Re: P 309 1.1
Tak dneska vyměněnej stropní tapec. Ještě to není 100% (hlavně kolem předních dveří), ale to dodělám až budu mít dole palubku, protože potřebuju opravit odtok na střešák.
Re: P 309 1.1
Díky, to by snad mělo stačit, alespoň na ten základ.

