Problém se startováním
- 17pk
- Nováček

- Příspěvky: 20
- Registrován: 21 zář 2009 21:50
- Skutečné jméno: Pavel
- tel.:: 725346445
- Bydliště: Krkonoše
Problém se startováním
Nepochopitelné - 1.4 benzin, vyjel jsem z garáže- vše běželo, po 15 min už jsem nenastartoval.
Motor i startování do té doby úplně v poho.
Jediné, co je jinak - neslyším při otočení klíčku v zapalování takové krátké zabzučení před nastartováním, které se ozýval někde z předu pod palubkou.
Proměřil jsem proud, nejde k pumpě, končí to u pojistkové skříně, která je nová. 2 relátka v motorovém prostoru před řidičem OK.
Kdo může pomoct? Co to bylo za zvuk, kde je chyba?
DÍK ZA KAŽDOU POMOC
Motor i startování do té doby úplně v poho.
Jediné, co je jinak - neslyším při otočení klíčku v zapalování takové krátké zabzučení před nastartováním, které se ozýval někde z předu pod palubkou.
Proměřil jsem proud, nejde k pumpě, končí to u pojistkové skříně, která je nová. 2 relátka v motorovém prostoru před řidičem OK.
Kdo může pomoct? Co to bylo za zvuk, kde je chyba?
DÍK ZA KAŽDOU POMOC
- vinorak
- odborník

- Příspěvky: 11375
- Registrován: 10 kvě 2007 13:02
- Rok narození: 1986
- Skutečné jméno: Tomas
- tel.:: 0
- Bydliště: Praha
Re: Problém se startováním
no pojistka pro pumpu je poslední v pravo
a v kastlíku u řídící jednotky žádný relátko nemáš 
- Mitja
- Stálý inventář 205clubu

- Příspěvky: 4659
- Registrován: 27 lis 2007 19:05
- Rok narození: 1986
- Skutečné jméno: Ondra
- tel.:: 0
- Bydliště: Studénka-Butovice
- Kontaktovat uživatele:
Re: Problém se startováním
Jedno z tech dvou relatek v motorovem prostoru pred ridicem bude na cerpadlo (pokud ho teda nemas vedle ridici jednotky v kastliku, ale to asi ne kdyz mas u motoru dvě). Takze zacni tam..
---------------------------------------------------------------------------------------------------------------
Peugeot 205, 1.1i (44kw), color line, '91 - na vikendy
Renault Megane II sedan, 1.4 16V (72kw), sportway, '09 - hlavni auto
Peugeot 306 sedan, 1.6i (65kw), '95 - na dojezdeni
CPI Popcorn, 50 ccm, '03 - ceka na opravu
Škoda Fabia II 1.4 TDI (59kw), '06 - prace/Misa
Peugeot 205, 1.1i (44kw), color line, '91 - na vikendy
Renault Megane II sedan, 1.4 16V (72kw), sportway, '09 - hlavni auto
Peugeot 306 sedan, 1.6i (65kw), '95 - na dojezdeni
CPI Popcorn, 50 ccm, '03 - ceka na opravu
Škoda Fabia II 1.4 TDI (59kw), '06 - prace/Misa
- 17pk
- Nováček

- Příspěvky: 20
- Registrován: 21 zář 2009 21:50
- Skutečné jméno: Pavel
- tel.:: 725346445
- Bydliště: Krkonoše
Re: Problém se startováním
Zjistil jsem, že relátka OK, ale nejde proud do benzínové pumpy. Poslední zmínka o proudu tímto směrem je v pojistkové skříni. Ta je komplet nová, tedy deska a vše přezkoušeno.
Zítra budu pokračovat, nevím ale ještě přesně jak.
Zítra budu pokračovat, nevím ale ještě přesně jak.
- Mitja
- Stálý inventář 205clubu

- Příspěvky: 4659
- Registrován: 27 lis 2007 19:05
- Rok narození: 1986
- Skutečné jméno: Ondra
- tel.:: 0
- Bydliště: Studénka-Butovice
- Kontaktovat uživatele:
Re: Problém se startováním
A na relátko už impuls k sepnutí nedojde, ju? Tak pak je to jasne, někde mezi pojistkovkou a relátkem.
---------------------------------------------------------------------------------------------------------------
Peugeot 205, 1.1i (44kw), color line, '91 - na vikendy
Renault Megane II sedan, 1.4 16V (72kw), sportway, '09 - hlavni auto
Peugeot 306 sedan, 1.6i (65kw), '95 - na dojezdeni
CPI Popcorn, 50 ccm, '03 - ceka na opravu
Škoda Fabia II 1.4 TDI (59kw), '06 - prace/Misa
Peugeot 205, 1.1i (44kw), color line, '91 - na vikendy
Renault Megane II sedan, 1.4 16V (72kw), sportway, '09 - hlavni auto
Peugeot 306 sedan, 1.6i (65kw), '95 - na dojezdeni
CPI Popcorn, 50 ccm, '03 - ceka na opravu
Škoda Fabia II 1.4 TDI (59kw), '06 - prace/Misa
- vinorak
- odborník

- Příspěvky: 11375
- Registrován: 10 kvě 2007 13:02
- Rok narození: 1986
- Skutečné jméno: Tomas
- tel.:: 0
- Bydliště: Praha
Re: Problém se startováním
nechci ti brát iluze, ale impuls pro relátko jde přímo z řídící jednotky 
na relátko jde tvrdý plus z baterky, po sepnutí to jde teprv na pojistku 14 a pak na pumpu.
na relátko jde tvrdý plus z baterky, po sepnutí to jde teprv na pojistku 14 a pak na pumpu.
- Mitja
- Stálý inventář 205clubu

- Příspěvky: 4659
- Registrován: 27 lis 2007 19:05
- Rok narození: 1986
- Skutečné jméno: Ondra
- tel.:: 0
- Bydliště: Studénka-Butovice
- Kontaktovat uživatele:
Re: Problém se startováním
Ahaaaa, tak to ju
. Jenze, proc mu pak to relátko necvaká? 
---------------------------------------------------------------------------------------------------------------
Peugeot 205, 1.1i (44kw), color line, '91 - na vikendy
Renault Megane II sedan, 1.4 16V (72kw), sportway, '09 - hlavni auto
Peugeot 306 sedan, 1.6i (65kw), '95 - na dojezdeni
CPI Popcorn, 50 ccm, '03 - ceka na opravu
Škoda Fabia II 1.4 TDI (59kw), '06 - prace/Misa
Peugeot 205, 1.1i (44kw), color line, '91 - na vikendy
Renault Megane II sedan, 1.4 16V (72kw), sportway, '09 - hlavni auto
Peugeot 306 sedan, 1.6i (65kw), '95 - na dojezdeni
CPI Popcorn, 50 ccm, '03 - ceka na opravu
Škoda Fabia II 1.4 TDI (59kw), '06 - prace/Misa
- 17pk
- Nováček

- Příspěvky: 20
- Registrován: 21 zář 2009 21:50
- Skutečné jméno: Pavel
- tel.:: 725346445
- Bydliště: Krkonoše
Re: Problém se startováním
Popíšu znova, co se děje.
Fakt je, že k pumpě nejde proud.
Po otočení klíčku sepne jedno z relátek v motorovém prostoru před řidičem (k čemu je to druhé?? a kdy spíná?)
Pak by měla být slyšet krátce pumpa - nebo podobný zvuk, který se vždycky krátce ozval. To se už neděje.
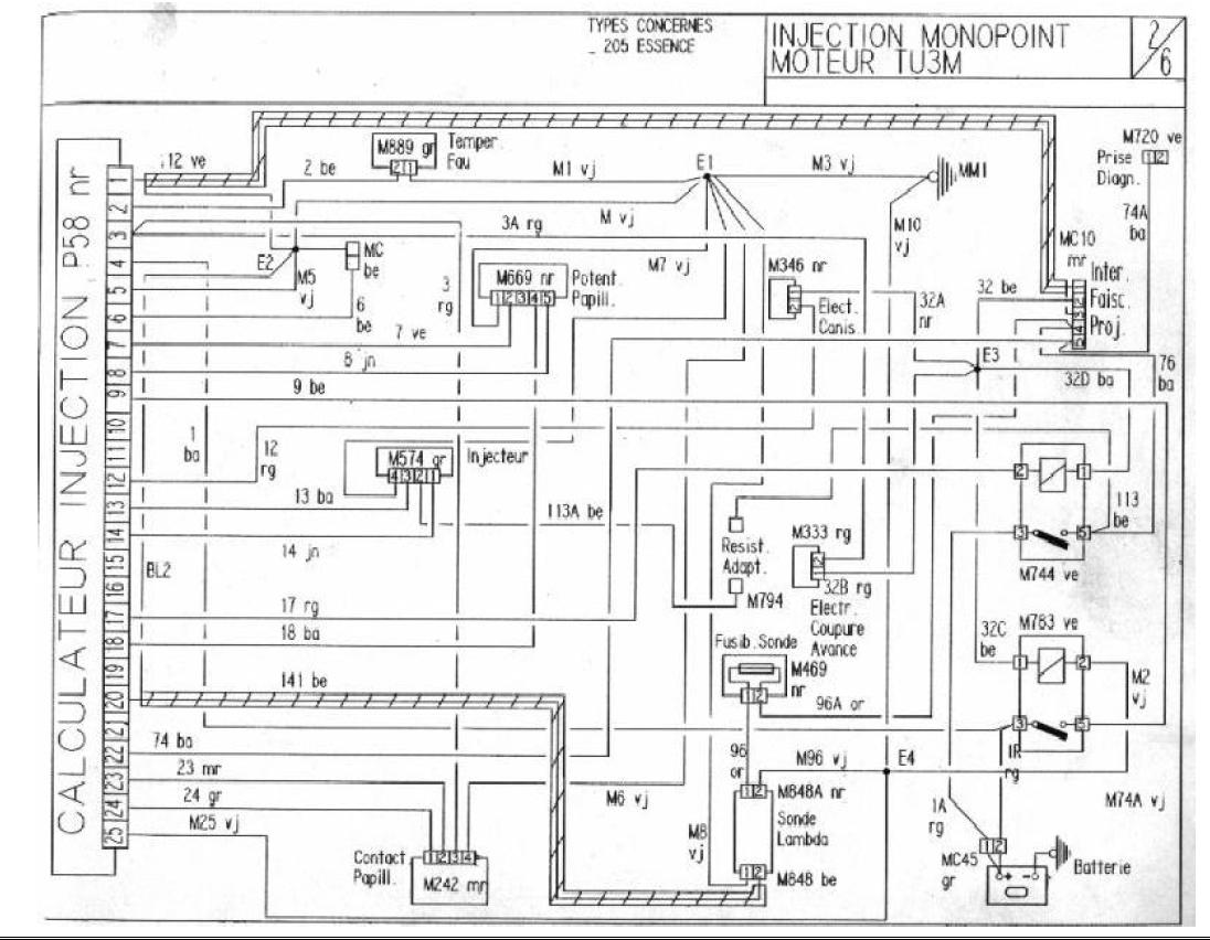
Stáhnul jsem si schéma a dík za vaše, e potřeba to všechno proměřit - ještě před dvěma dny to bylo všecho 100% OK, bude to nějaká blbost.
Fakt je, že k pumpě nejde proud.
Po otočení klíčku sepne jedno z relátek v motorovém prostoru před řidičem (k čemu je to druhé?? a kdy spíná?)
Pak by měla být slyšet krátce pumpa - nebo podobný zvuk, který se vždycky krátce ozval. To se už neděje.
Stáhnul jsem si schéma a dík za vaše, e potřeba to všechno proměřit - ještě před dvěma dny to bylo všecho 100% OK, bude to nějaká blbost.
- vinorak
- odborník

- Příspěvky: 11375
- Registrován: 10 kvě 2007 13:02
- Rok narození: 1986
- Skutečné jméno: Tomas
- tel.:: 0
- Bydliště: Praha
Re: Problém se startováním
mě to druhý relátko tam je pro napájení vstřikovače, cívky, prostě jak zapneš klíčky tak řídící jednotka do toho pustí prod 
- 17pk
- Nováček

- Příspěvky: 20
- Registrován: 21 zář 2009 21:50
- Skutečné jméno: Pavel
- tel.:: 725346445
- Bydliště: Krkonoše
Re: Problém se startováním
VYŘEŠENO a dík, pomohla zpráva, že proud jde nejdřív do počítače, pak do relátka a pak přes pojistku až do pumpy.
Co to bylo:
V průlezu mezi motorem a řidičem se uvolnila těsnící guma, kterou prochází stavění světel a celou dobu lilo do pojistkové skříně - teď je nová, ale před tím stihla ještě odpálit počítač - takže to byl ten problém.
Ještě, že mám na půdě ještě jednu 205 a můžu z ní brát.
Vše opět v nejlepším pořádku, zdravím!
Co to bylo:
V průlezu mezi motorem a řidičem se uvolnila těsnící guma, kterou prochází stavění světel a celou dobu lilo do pojistkové skříně - teď je nová, ale před tím stihla ještě odpálit počítač - takže to byl ten problém.
Ještě, že mám na půdě ještě jednu 205 a můžu z ní brát.
Vše opět v nejlepším pořádku, zdravím!
